EasyManua.ls Logo

Maxum 4100 SCB - Charging and AC Harness Diagrams

Default Icon
56 pages
Print Icon
To Next Page IconTo Next Page
To Next Page IconTo Next Page
To Previous Page IconTo Previous Page
To Previous Page IconTo Previous Page
Loading...
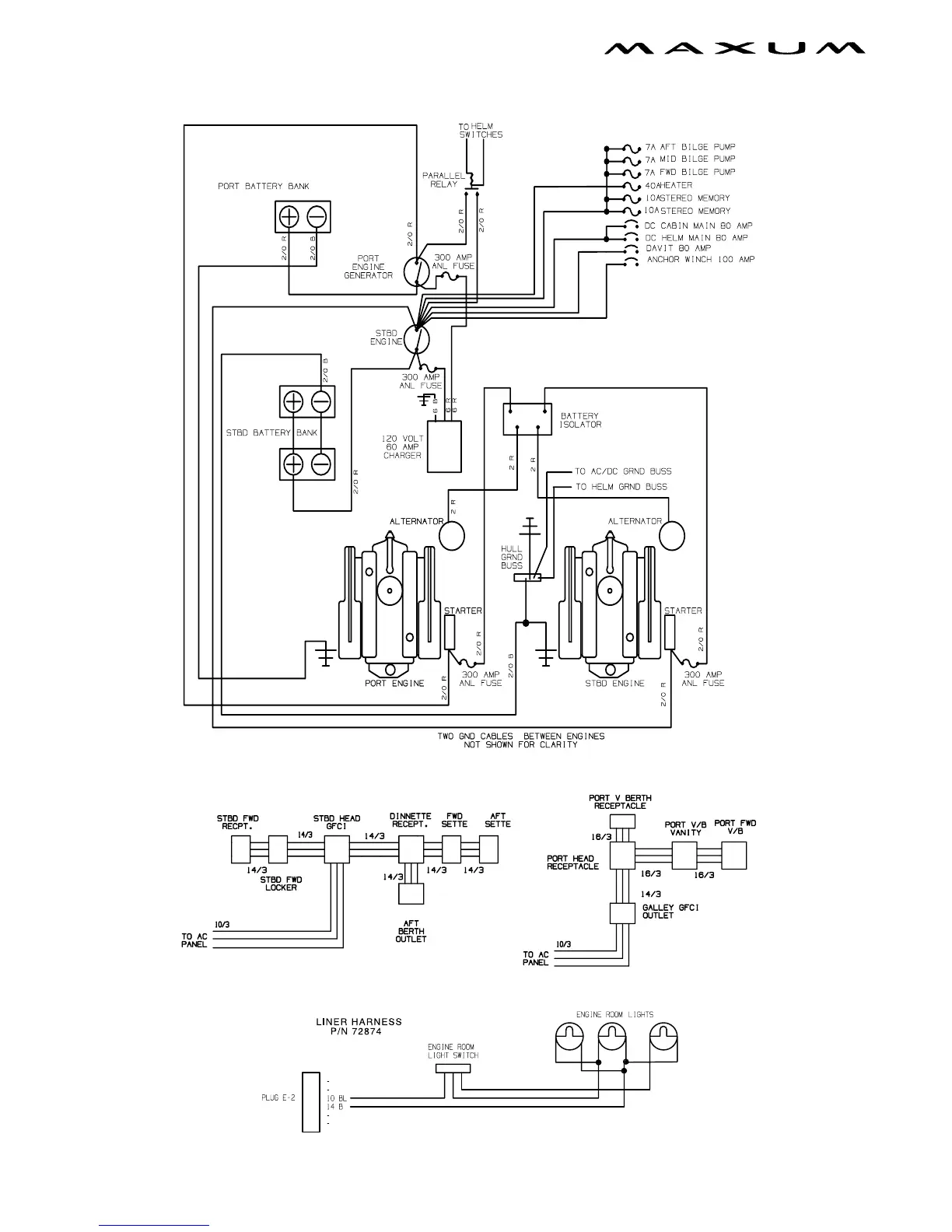
42 Chapter 4: Wiring Schematics
4100 SCB Owners Manual Supplement
Battery Charging System
AC Flow-through Harness
Liner Harness

Table of Contents

Related product manuals