EasyManua.ls Logo

Mitsubishi FX3U-232ADP(-MB) - 2.3.9 For FX3 UC(D, DSS) Series

Mitsubishi FX3U-232ADP(-MB)
668 pages
To Next Page IconTo Next Page
To Next Page IconTo Next Page
To Previous Page IconTo Previous Page
To Previous Page IconTo Previous Page
Loading...
A-42
FX Series PLC User's Manual - Data Communication Edition
Common Items
2 Communication Types and Communication Equipment
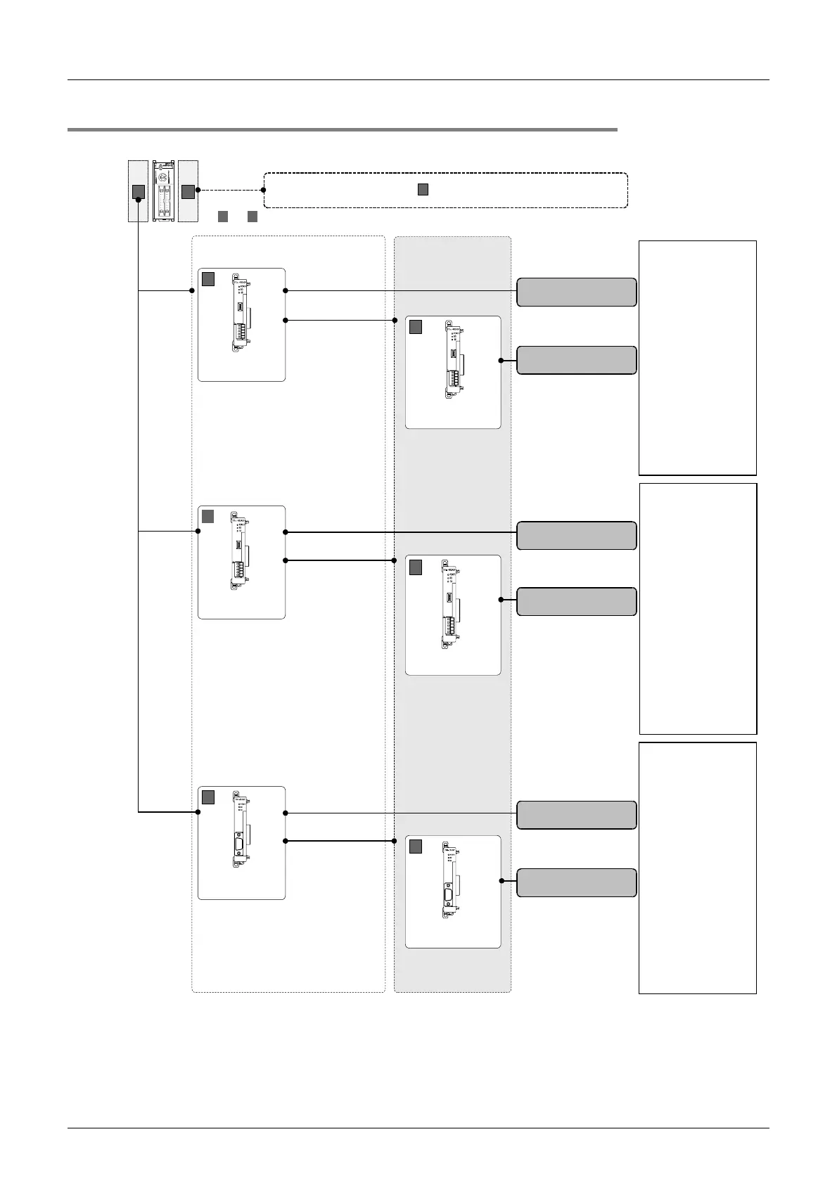
2.3 Combination of Communication Equipment (Block Diagram)
2.3.9 For FX3UC(D, DSS) Series
FX
3UC
(D, DSS) Series
BA
N:N Network
Parallel link
Computer link
Non-protocol
communication
Inverter
communication
Computer link
Non-protocol
communication
Programming
communication
Remote
maintenance
RS-485
RS-232C
RS-422
FX
3U
-485ADP
(-MB)
A
FX
3U
-485ADP
(-MB)
A
European
terminal block
FX
3U
-232ADP
(-MB)
A
9-pin D-Sub,
male
ch1
FX
3U
-485ADP
(-MB)
A
ch2
European
terminal block
European
terminal block
Non-protocol
communication
FX
3U
-232ADP
(-MB)
A
ch2
9-pin D-Sub,
male
ch1
Either FX
3U
-
232ADP(-MB) or
FX
3U
-485ADP(-MB)
can be selected.
For special function units/blocks , refer to the next page.
B
and indicate the mounting position.
A B
(For the mounting procedure, refer to the respective communication equipment manual.)
ch1
European
terminal block
FX
3U
-485ADP
(-MB)
A
ch2

Table of Contents

Related product manuals