EasyManua.ls Logo

Nussbaum BT 642 - Page 32

Nussbaum BT 642
Print Icon
To Next Page IconTo Next Page
To Next Page IconTo Next Page
To Previous Page IconTo Previous Page
To Previous Page IconTo Previous Page
Loading...
32 26.11.07 1 689 979 924N
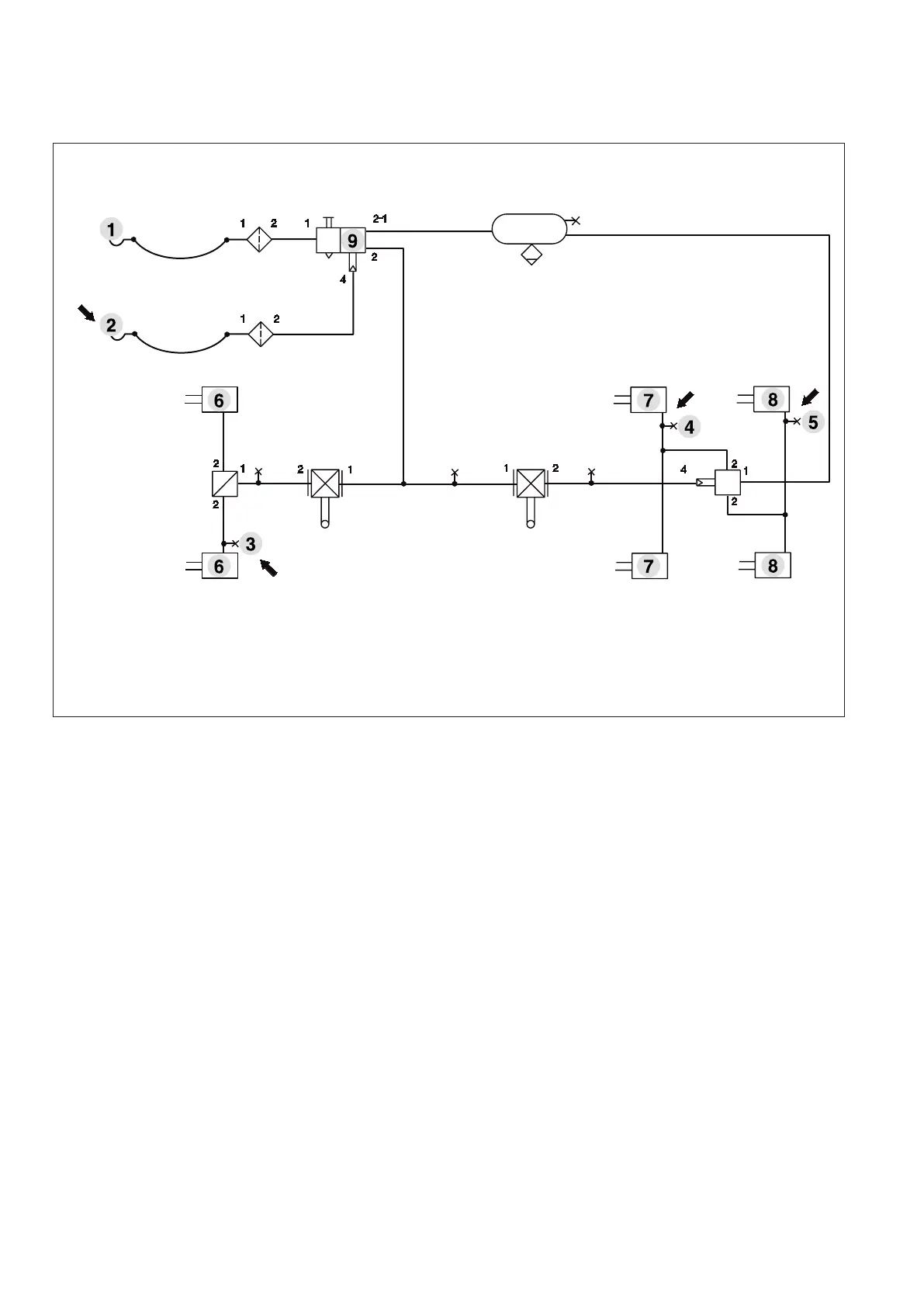
Druckmessstellen im Anhängefahrzeug
Beispiel: Druckmessstellen (Pfeil) im Anhängefahrzeug
1. Druckmessstelle (Kupplungskopf Vorrat)
2. Druckmessstelle (Kupplungskopf Bremse Druck p
m
)
3. Druckmessstelle (Druck p
z
, Achse 1)
4. Druckmessstelle (Druck p
z
, Achse 2)
5. Druckmessstelle (Druck p
z
, Achse 3)
6. Bremszylinder (Bremskraft F
1
)
7. Bremszylinder (Bremskraft F
2
)
8. Bremszylinder (Bremskraft F
3
)
9. Anhänger-Bremsventil

Table of Contents

Related product manuals