EasyManua.ls Logo

Nussbaum BT 642 - Log Diagrams of Pressure Measuring Points

Nussbaum BT 642
Print Icon
To Next Page IconTo Next Page
To Next Page IconTo Next Page
To Previous Page IconTo Previous Page
To Previous Page IconTo Previous Page
Loading...
1 689 979 924N 26.11.07 75
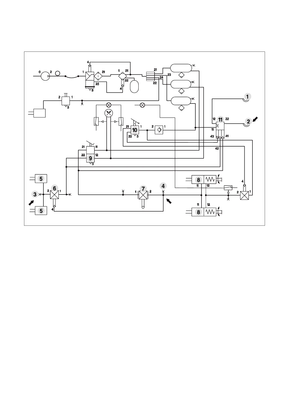
10.3 Log diagrams of pressure measuring points
Pressure measuring points in the towing vehicle
Example: Pressure measuring points (arrow) in the towing vehicle
1. Pressure measuring point (coupling head provisions)
2. Pressure measuring point (coupling head brake pressure pm)
3. Pressure measuring point (pressure pz)
4. Pressure measuring point (pressure pz)
5. Brake cylinder (braking force F1)
6. Proportioning pressure regulator
7. Anti-wheel-lock braking system valve
8. Spring brake actuator cylinder (braking force F2)
9. Service brake valve
10. Parking brake valve
11. Trailer control valve

Table of Contents

Related product manuals