EasyManua.ls Logo

Oval ALTI mass CA003 - 9.6.3 Transmitter check

Default Icon
162 pages
Print Icon
To Next Page IconTo Next Page
To Next Page IconTo Next Page
To Previous Page IconTo Previous Page
To Previous Page IconTo Previous Page
Loading...
F a i l u r e
L
--
740
--
28
--
E

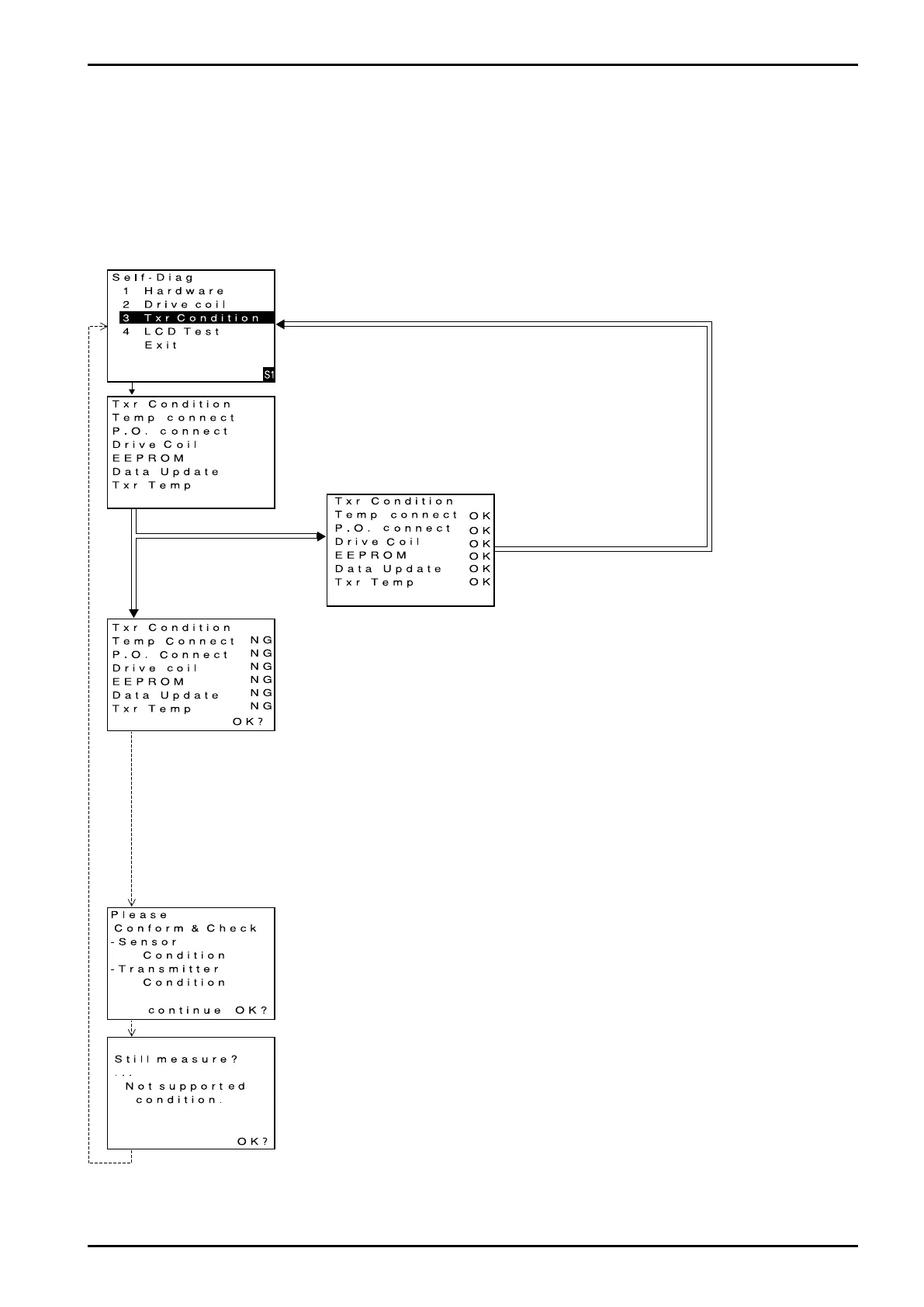
9.6.3 Transmitter check
A diagnostic test can be conducted to see if the transmitter is free from any problem. If an error is detected
upon diagnosis, there is a possibility that it presents a risk to maintaining accurate measurement. You are
prompted to follow the instructions given.
A precaution to remember: While the check is in progress, flowmetering is disabled with flowrate at 0
(zero).
(1) Bring up the item of function you want to use.
Firstly, scroll the menu downward until transmitter check (Txr Condition) appears.
(For the procedure to view individual items, see 9.2.2 thru 9.2.7 Transition chart.)
Click "SEL1".
(2) Run the function
Place the cursor over transmitter check (Txr Condition) and click "SEL1".
Transmitter coil check begins and the next screen appears.
(3) Description of transmitter check function
A check is conducted sequentially on individual items and results are
indicated at right.
(During the check, GRN LED blinks on and off.)
All items found OK
Certain items found unusual.
Click "ENT".
Click "ENT".
Click "ENT".
A problem is found in the diagnostic test.
A fault is in the transmitter.
Review the nature of item found to be NG and correct the conditions
according to the instructions below.
To exit the transmitter check process, click "ENT".
Corrective actions in case of NG
Temp. Connect: A fault is found in temperature sensor connections. Verify
sensor connections. (See 7. Wiring Connections.)
If erratic condition persists, contact the factory.
P.O.Connect: A fault is found in pickoff sensor connections. Verify sensor
connections. (See 7. Wiring Connections.)
If erratic condition persists, contact the factory.
EEPROM: Erratic data in EEPROM. A problem in operation is a
possibility; contact the factory. A problem in proper operation
is a possibility; contact the factory.
Date Update: Data error exists. A problem in proper operation is a
possibility; contact the factory.
Txr Temp: Internal temp. of transmitter is out of acceptable range;
continued operation in this condition will reduce life of parts.
Take necessary steps to lower temp.
If NG sign persists despite normal ambient temperature, a
defect in the transmitter is suspected; contact the factory.
A warning message upon detection of a fault.
To exit the transmitter check process, click "ENT".
A warning message upon detection of a fault.
The message tells the operator that correct measurement is no longer
warranted under the current conditions..
To exit the transmitter check process, click "ENT".
Operation is brought to an end and the window returns to the initial menu
select screen.
Diagnostic results are OK.
No problem is found in the trans-
mitter. A switch to menu select
screen takes place automatically.

Table of Contents

Related product manuals