EasyManua.ls Logo

Panasonic CS-E18HKEW - Block Diagram; Cs-E18 Hkew Cu-E18 Hke

Panasonic CS-E18HKEW
70 pages
Print Icon
To Next Page IconTo Next Page
To Next Page IconTo Next Page
To Previous Page IconTo Previous Page
To Previous Page IconTo Previous Page
Loading...
20
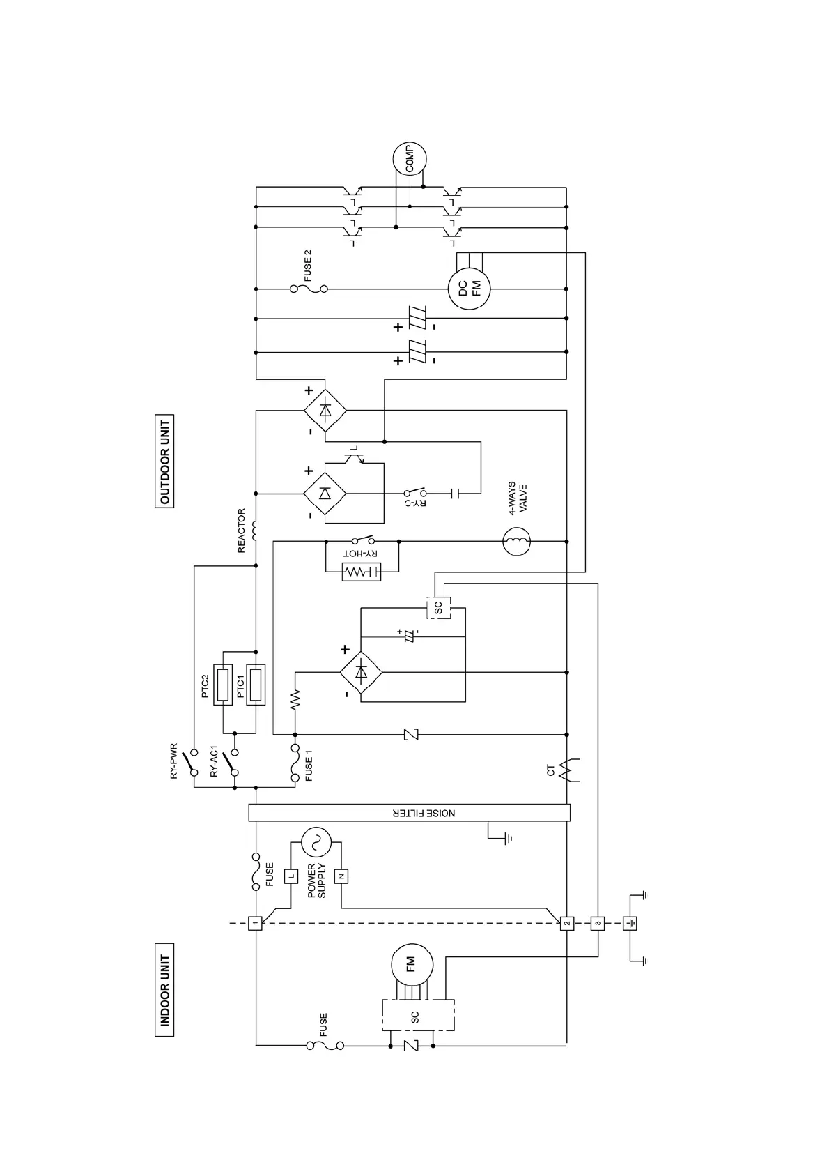
7 Block Diagram
7.1. CS-E18HKEW CU-E18HKE

Table of Contents

Related product manuals