EasyManua.ls Logo

Panasonic KX-W1500

Panasonic KX-W1500
116 pages
To Next Page IconTo Next Page
To Next Page IconTo Next Page
To Previous Page IconTo Previous Page
To Previous Page IconTo Previous Page
Loading...
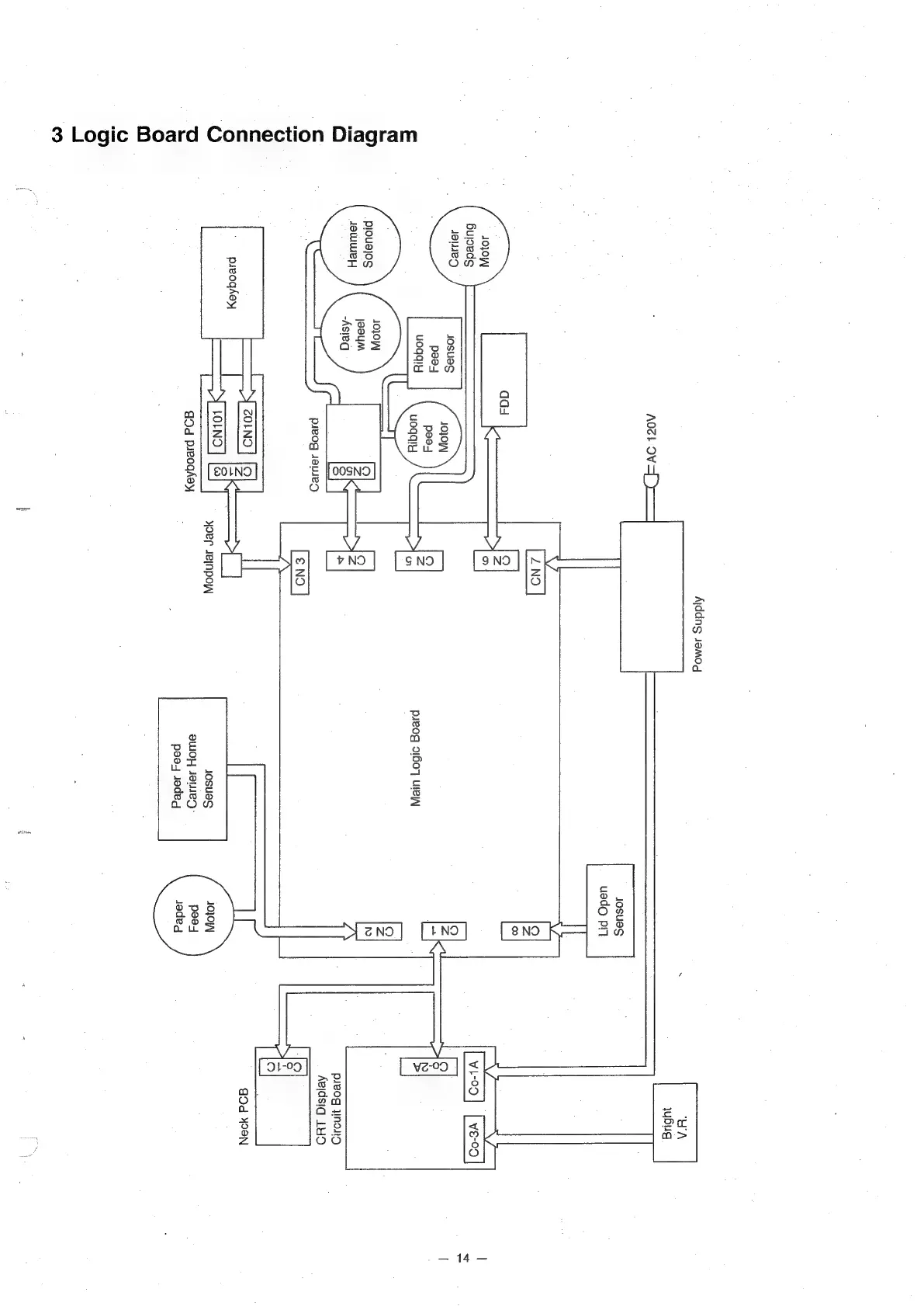
3
Logic
Board
Connection
Diagram
JO]OWy
Buloeds
JOD
Josues
peed
uoqdly
prouajos
JouuWe}
DF
Adz}
OVS]
God
preoghey
Aiddng
1amod
yoer
sJeinpoy|
pseog
o1607]
ure
JosuesS
QWOH
JeWeD-
peo
joded
JoSsuesS
uedo
pn
}
NO
@NO
preog
WNdND
Ae\dsig
LHO
e)
°
Q
Dd
499N
ae

Related product manuals