EasyManua.ls Logo

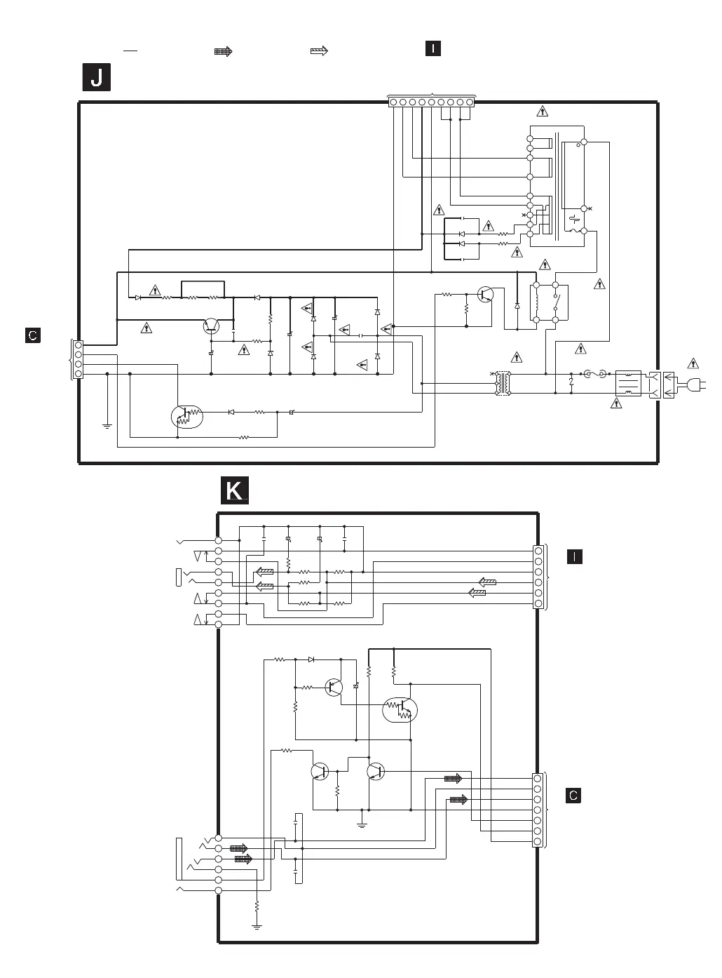
Panasonic SA-PM35MD - Transformer Circuit; Headphone Circuit

Panasonic SA-PM35MD
158 pages
Print Icon
To Next Page IconTo Next Page
To Next Page IconTo Next Page
To Previous Page IconTo Previous Page
To Previous Page IconTo Previous Page
Loading...
C591
10V220
C592
10V220
CN904
9
8
7
6
2
3
4
5
1
JK503
C589
0.047
C590
0.047
1
2
4
6
5
3
CN505
Q911
KRC119MTA
Q913
2SA933SSTA
JK901
C942
100P
C941
100P
C928
6.3V100
R948
100
R596
10
R593
680
R592
680
R595 82
R597 10
R594
82
R996
100
R995
100
R987
33K
R984
22K
R982
10K
R983
22K
R985
22K
Q912,Q914
KTC3199GRTA
Q914
D918
RVD1SS133TA
HISPL
HISPR
HP_MUTE
PMD_R
PMD_G
PMD_L
MDSEROUT
MDSERIN
S5V
GND
6
5
4
3
2
1
RCH_IN
LCH_IN
Q911
Q912
Q913
SCHEMATIC DIAGRAM-15
D601
RL1N4003N02
D603
RL1N4003N02
150
R609
0.01
C610
AK03WK
D607
47K
R613
AK03WK
D608
TO
MAIN CIRCUIT
(WH603) ON
SCHEMATIC
DIAGRAM-9
CN603
1
2
3
4
TRANSFORMER CIRCUIT
1
2 3 4 5 6
7 8 9
CN604
4.7K
R612
0.01
C612
D609
D610
D609,D610
RL1N4003N02
FP601
5000
FP602
5000
0.01
C611
RLY601
RSY0040M-0
13
4 2
T601
RTP2W3E001
50V47
C603
KTC2026
Q603
0.01
C604
PCONT2
HALT
KRC102MTA
Q602
50V4.7
C605
D613
RVD1SS133TA
TO
POWER CIRCUIT
(WH604) ON
SCHEMATIC
DIAGRAM-14
KTC3199GRTA
Q604
Q604
D611
RVD1SS133TA
RTP1H3E001
T602
Z601
FC602 FC601
F601
L601
JK601
HEADPHONE CIRCUIT
: MD signal line
TO
MAIN CIRCUIT
(WH904) ON
SCHEMATIC
DIAGRAM-9
TO
POWER CIRCUIT
(WH505) ON
SCHEMATIC
DIAGRAM-14
P. MD Link
REGULATOR
Q603
((5.8V))
((11V))
((6.4V))
Q602
SWITCHING
AC IN
((3V))
10K
R605
10K
R652
((1V))
RELAY DRIVE
((0.7V))
((0V))
INTERFACE
INTERFACE
INTERFACE
((0V))
((0V))
((5V))
((0V))
((0V))
((0V))
((0V))
((0.7V))
250V 630mA
((0V))
220 - 240V
50/60 HZ
: +B signal line : MAIN signal line
680
R610
MTZJ6R8ATA
D605
18
R601
D630
D629
AK03WK
AK03WK
C607
16V1000
16V100
C607
18
R604
22
R607
1
2
4
6
7
5
3