EasyManua.ls Logo

Pentair 5600SXT - 2310 Safety Brine Valve

Pentair 5600SXT
48 pages
To Next Page IconTo Next Page
To Next Page IconTo Next Page
To Previous Page IconTo Previous Page
To Previous Page IconTo Previous Page
Loading...
Page 32
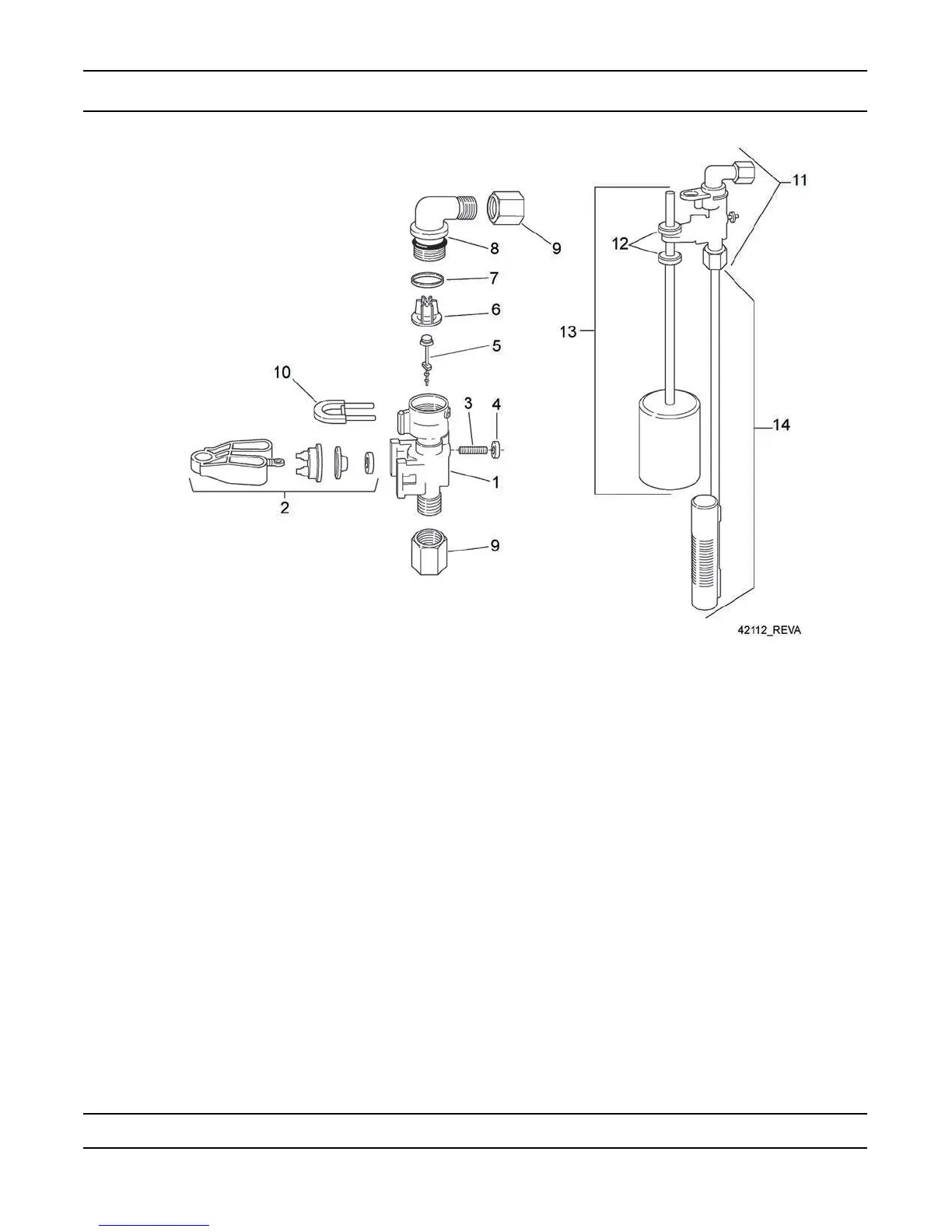
2310 Safety Brine Valve
Item No. Quantity Part No. Description
1 ...................1 .................... 19645 ......................safety brine valve body
2 ...................1 .................... 19803 ......................safety brine valve arm assembly
3 ...................1 .................... 19804 ......................stud, 10-24
4 ...................1 .................... 19805 ......................nut, 10-24
5 ...................1 .................... 19652-01 .................poppet and seal
6 ...................1 .................... 19649 ......................ow dispenser
7 ...................1 .................... 11183 ......................o-ring, 017
8 ...................1 .................... 19647 ......................elbow, safety brine valve
9 ...................2 .................... 19625 ......................nut assembly, 3/8
10 .................1 .................... 18312 ......................retaining clip
11 .................1 .................... 60014 ......................safety brine valve, 2310 (includes items 1-10)
12 .................2 .................... 10150 ......................grommet (included with item 13)
13 .................1 .................... 60068-30 .................oat assembly, 2310, w/30” rod
14 .................1 .................... 60002-34 .................air check, #500, 34” long
For Service Assembly Numbers, See the Back of this Manual

Related product manuals