EasyManua.ls Logo

Philips DVP620VR/00 - Page 232

Philips DVP620VR/00
398 pages
Print Icon
To Next Page IconTo Next Page
To Next Page IconTo Next Page
To Previous Page IconTo Previous Page
To Previous Page IconTo Previous Page
Loading...
1-11-8
H9723BLVD
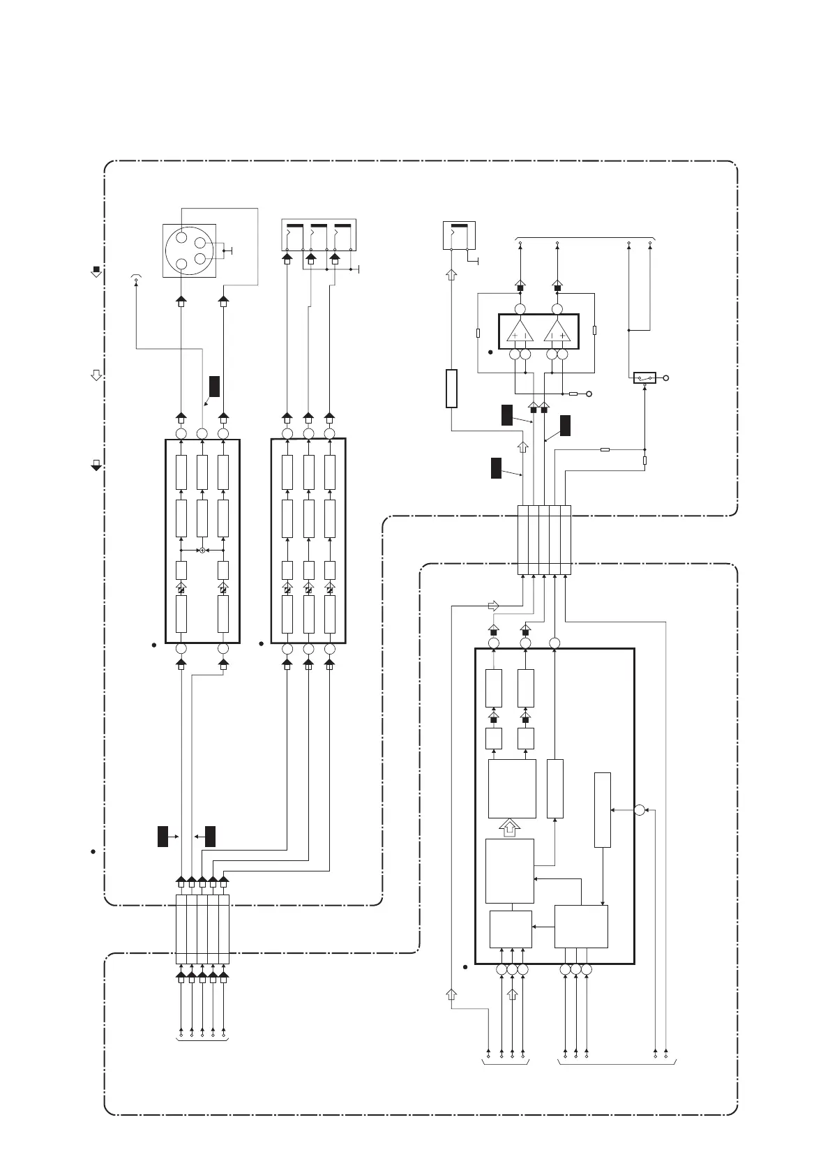
DVD Video / Audio Block Diagram
IC601 (AUDIO DAC)
7
8
11
DIGITAL
AUDIO OUT
JK1202
BUFFER
Q1351
IC1201
AUDIO+5V
(AMP)
CN601
CN1601
14 14DVD-A(L)
16 16DVD-A(R)
15 15
DVD-A(R)-MUTE
13 13
DVD-A-MUTE
1
2
3
13
14
15
16
FROM
DVD
SYSTEM
CONTROL
/SERVO
BLOCK
DIAGRAM
FROM
DIGITAL
SIGNAL
PROCESS
BLOCK
DIAGRAM
SERIAL
PORT
SERIAL
CONTROL
4X/8X
OVERSAMPLING
DIGITAL FILTER
/FUNCTION
CONTROLLER
ENPHANCED
MULTI-LEVEL
DELTA-SIGMA
MODULATOR
DAC
LPF+AMP
L-CH
R-CH
LPF+AMP
DAC
ZERO DETECT
SYSTEM CLOCK
1
2
7
5
DVD-
A-OUT(L)
DVD-
A-OUT(R)
A-MUTE(L)
A-MUTE(R)
PCM-BCK
SPDIF
PCM-DATA0
PCM-LRCLK
ADAC-MD
ADAC-MC
ADAC-ML
PCM-SCLK
MAIN CBADVD MAIN CBA UNIT
DVD AUDIO SIGNALDATA(AUDIO) SIGNAL
19 19SPDIF
A-MUTE
+3.3V
Q1204
WF9
3
WF7
WF8
DVD VIDEO SIGNAL
TO Hi-Fi AUDIO
BLOCK DIAGRAM
<VCR SECTION>
" " = SMD
6
CN601 CN1601
11VIDEO-Y(I)
10 10VIDEO-C
VIDEO-Y(I)
VIDEO-C
FROM DIGITAL
SIGNAL PROCESS
BLOCK DIAGRAM
JK1401
S-VIDEO OUT
3 4
2
1
YC
DVD-VIDEO
TO VIDEO
BLOCK DIAGRAM
<VCR SECTION>
4dB AMP
LPF
6
8dB AMP
DRIVER
4dB AMP 2dB AMP
LPF DRIVER
3
1 7
IC1403 (VIDEO DRIVER)
-6dB
WF4
WF5
88
VIDEO-Y(I/P)
6 6
VIDEO-Cb
44
VIDEO-Cr
VIDEO-Y(I/P)
VIDEO-Cb
VIDEO-Cr
IC1402 (VIDEO DRIVER)
4dB AMP 2dB AMP
LPF DRIVER
11
4dB AMP 2dB AMP
LPF DRIVER
10
4dB AMP 2dB AMP
LPF DRIVER
VIDEO-Cb
OUT
VIDEO-Y
OUT
VIDEO-Cr
OUT
JK1403
133
6
8
5
2dB AMP
DRIVER
WF6
www.freeservicemanuals.info

Table of Contents

Related product manuals