EasyManua.ls Logo

Polytropic PAC 22 - Schémas Électriques; Wiring Diagrams; Esquemas Eléctricos; Schémas Électriques; Wiring Diagrams; Esquemas Eléctricos; Elektrische Schaltpläne

Default Icon
Print Icon
To Next Page IconTo Next Page
To Next Page IconTo Next Page
To Previous Page IconTo Previous Page
To Previous Page IconTo Previous Page
Loading...
- 104 -
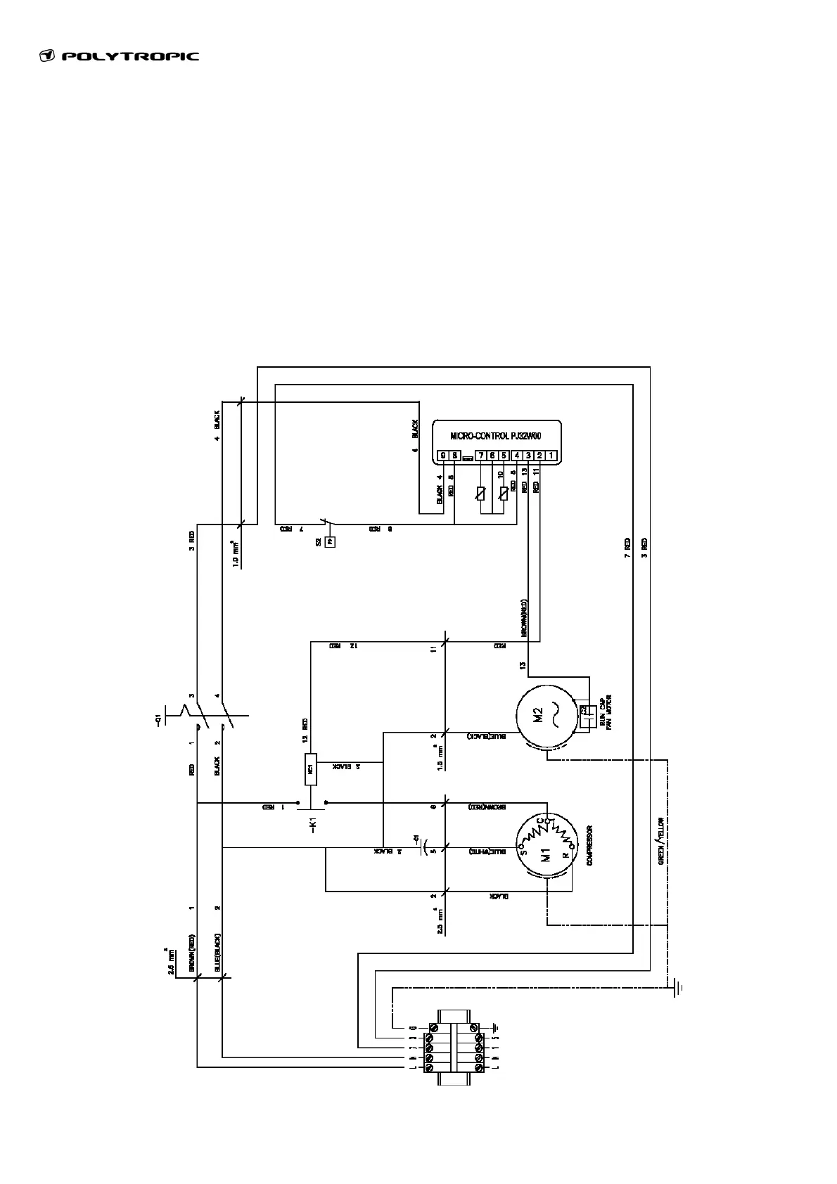
Schémas électriques / Wiring diagrams / Esquemas eléctricos / Elektrische
Schaltpläne
PAC16, PAC22
Q1 Interrupteur Marche / Arrêt
On / Off switch
Interruptor principal
Ein-/Aus-Schalter
K1 Contacteur magnétique
Magnetic contactor
Contacto magnético
Magnetschalter
KC1 Contact
Contactor
Contacto
Kontaktgeber
C1 Contacteur compresseur
Compressor contactor
Contacto compresor
Kontaktgeber Kompressor
V1 Contacteur ventilateur
Fan contactor
Contacto ventilador
Kontaktgeber Ventilator
M2/3 Ventilateur
Fan
Ventilador
Ventilator
RTC Sécurité surintensité
Overload security
Seguridad sobre intensidad
Überstromschutz
S1 Pressostat
Pressure controller
Presostato
Druckregler

Table of Contents

Related product manuals