EasyManua.ls Logo

Prestige Excellence - System Piping Diagrams

Default Icon
114 pages
Print Icon
To Next Page IconTo Next Page
To Next Page IconTo Next Page
To Previous Page IconTo Previous Page
To Previous Page IconTo Previous Page
Loading...
20
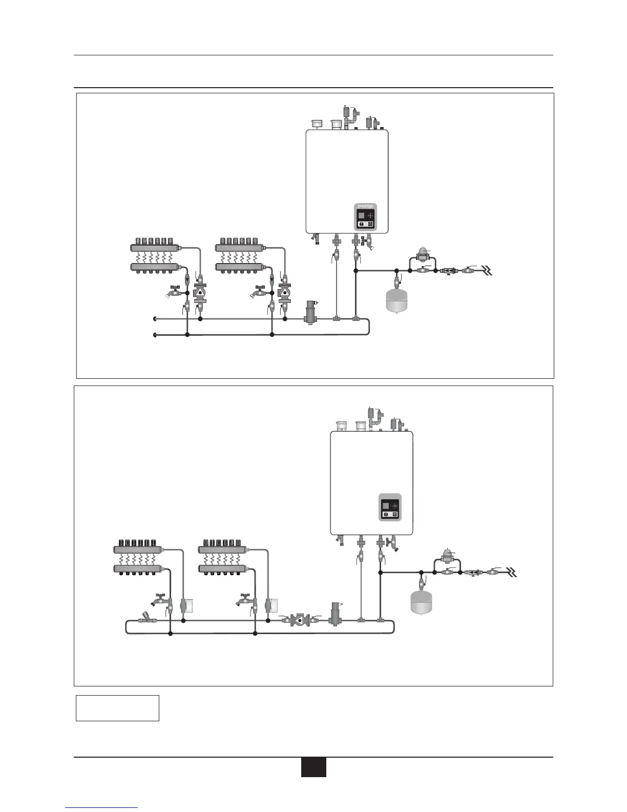
Boiler Piping
A
UX
(Inside cabinet)
ZC2
ZC1
D.V.
Z.V.
Z.V.
SC1
BC1
prestige
AUX
(Inside cabinet)
SYS
Fig. 9: System Piping - Zoning with Zone Circulators
Fig. 10: System Piping - Zoning with Zone Valves
The boiler system piping shown must be a “closed” system to avoid any
oxygen contamination and potential failure of the outer tank of the water
heater
NOTICE
Note: Reference Fig. 23, page 35 for
Prestige Wiring.
Note: Reference Fig. 24, page 35 for
Prestige Wiring.
Note: ZC1 and ZC2 circulators
controlled by SZC5 Zone Panel.

Table of Contents

Related product manuals