EasyManua.ls Logo

Protemp PT-45-KFA-EU - Page 5

Protemp PT-45-KFA-EU
20 pages
Print Icon
To Next Page IconTo Next Page
To Next Page IconTo Next Page
To Previous Page IconTo Previous Page
To Previous Page IconTo Previous Page
Loading...
5
© 2019, Obelis S.A. Registered Address:
Bd. Général Wahis, 53, 1030 Brussels, Belgium
PT-45-KFA-EU
PT-70T-KFA-E
PT-125T-KFA-E
PT-175T-KFA-E
PT-215T-KFA-E
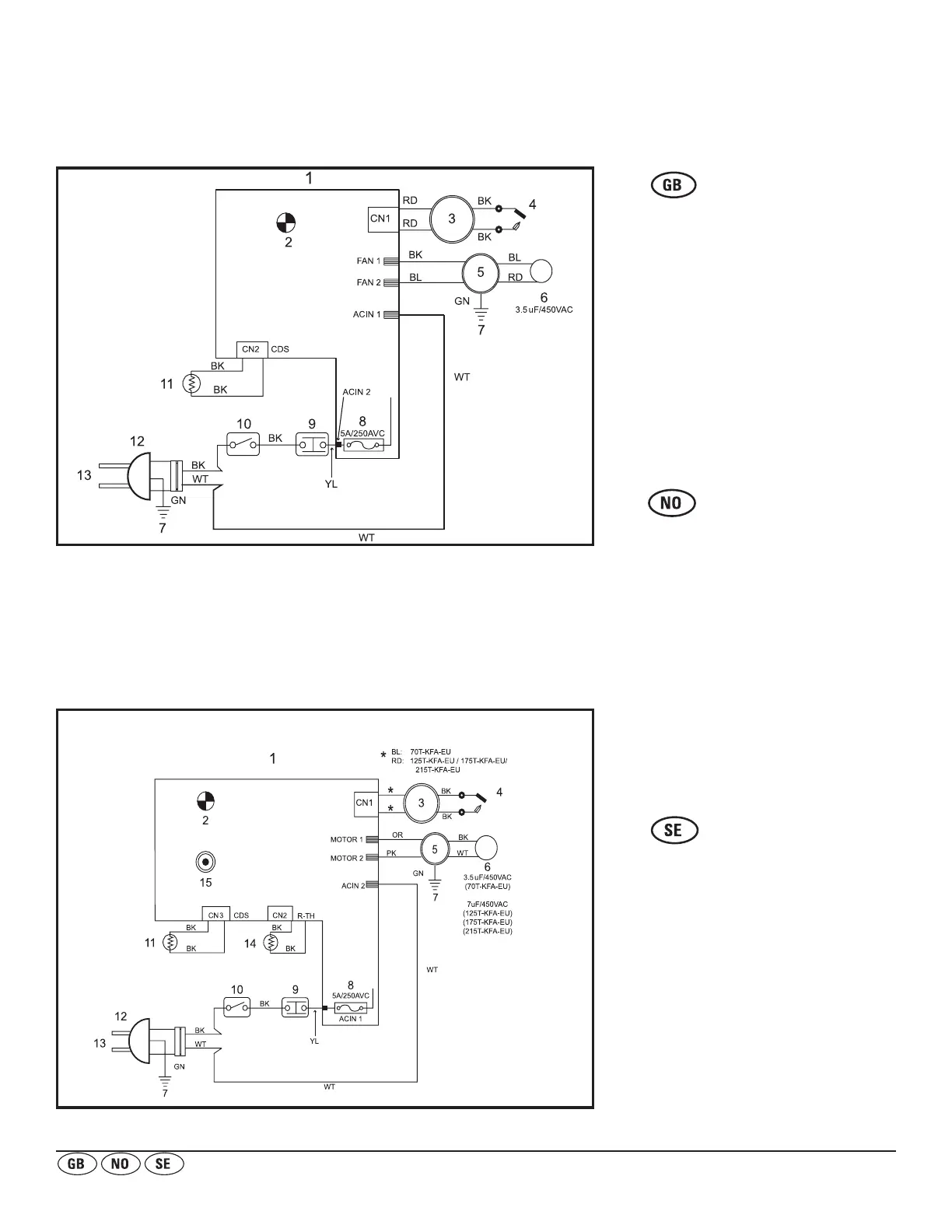
WIRING DIAGRAM KOBLINGSSKJEMA KOPPLINGSSCHEMA
1. PANEL-KRETSKORT
2. DRIFTLAMPA
3. TÄNDARE
4. TÄNDSTIFT
5. PUMP
6. KONDENSATOR
7. JORD
8. SÄKRING
9. GRÄNSKONTROLL
10. STRÖMBRYTARE
11. FOTOCELL
12. ELKONTAKT
13. VÄXELSTRÖM 230 V/50 Hz
14. RUMSTEMPERATURSENSOR
15. TERMOSTAT
BL. BLÅ
RD. RÖD
BK. SVART
WT. VIT
GN. GRÖN
BR. BRUN
YL. GUL
OR. ORANGE
PK. ROSA
1. PANEL MED TRYKT KRETSKORT
2. AV/PÅ-LAMPE
3. TENNSATS
4. TENNPLUGG
5. PUMPE
6. KONDENSATOR
7. JORD
8. SIKRING
9. GRENSEBRYTER FOR
TEMPERATURKONTROLL
10. AV/PÅ-BRYTER
11. FOTOCELLE
12. STRØMSTØPSEL
13. 230 V, 50 Hz VEKSELSTRØM
14. SENSOR FOR ROMTEMPERATUR
15. TERMOSTAT
BL. BLÅ
RD. RØD
BK. SVART
WT. HVIT
GN. GRØNN
BR. BRUN
YL. GUL
OR. ORANSJE
PK. ROSA
1. PANEL PCB
2. OPERATION LAMP
3. IGNITOR
4. SPARK PLUG
5. PUMP
6. CAPACITOR
7. EARTH
8. FUSE
9. LIMIT CONTROL
10. OPERATING SWITCH
11. PHOTOCELL
12. POWER PLUG
13. AC 230V / 50Hz
14. ROOM SENSOR
15. THERMOSTAT
BL. BLUE
RD. RED
BK. BLACK
WT. WHITE
GN. GREEN
BR. BROWN
YL. YELLOW
OR. ORANGE
PK. PINK

Related product manuals