EasyManua.ls Logo

Protherm Ray - Page 18

Protherm Ray
Print Icon
To Next Page IconTo Next Page
To Next Page IconTo Next Page
To Previous Page IconTo Previous Page
To Previous Page IconTo Previous Page
Loading...
17
RU
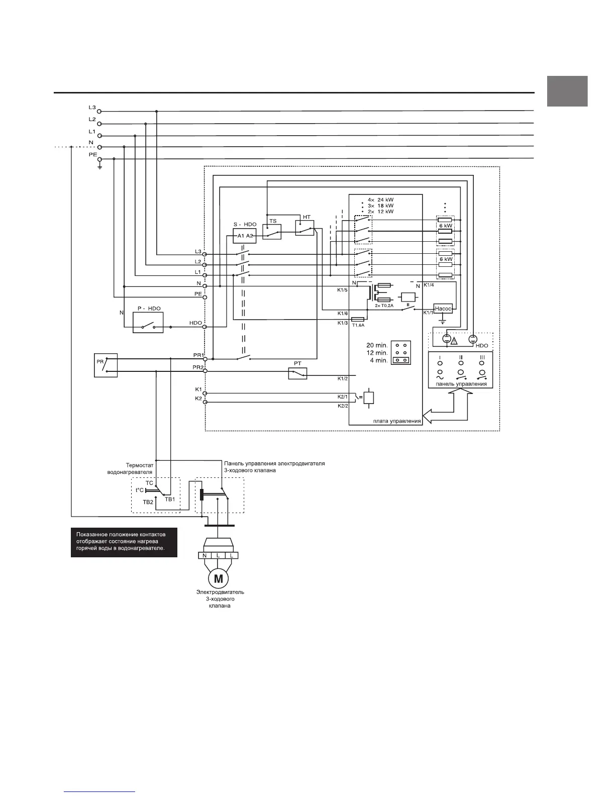
Электрическая схема работы котла „Raja 6K - 24K“ и
водонагревателя „B 120 S“
TS - датчик давления 0,8 бар
HT - аварийный термостат 100 °C
PT - рабочий термостат, макс. 85°C
PR1, PR2 - клеммы для подключения комнатного регулятора
(230 В / 0,1 А)
HDO - клемма для подключения HDO
S-HDO - контактор

Related product manuals