EasyManua.ls Logo

Ransomes ZT220D - Page 41

Ransomes ZT220D
182 pages
Print Icon
To Next Page IconTo Next Page
To Next Page IconTo Next Page
To Previous Page IconTo Previous Page
To Previous Page IconTo Previous Page
Loading...
F-11
Série ZT
220D
MAINTENANCE
GRAISSAGE
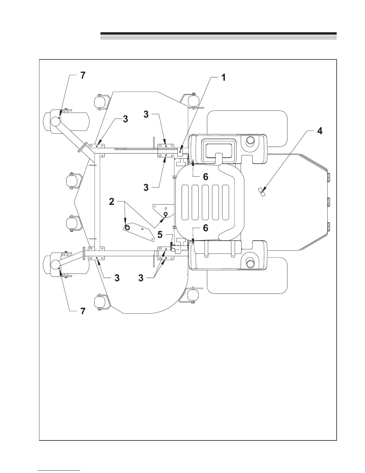
Toutes les 50 heures d’horamètre, graissez les points suivants (1 – 6) avec de la graisse :
1. Arbre oscillant de levage de plateau (1 point)
2. Roulements des pivots du tambour de tension de plateau (2 points)
3. Pivots de levage de plateau (6 points)
4. Tendeur de la courroie hydrostatique (1 point sous le capot moteur) (orifice d’accès sur le déflecteur de
déversement)
5. Pivot de levier de frein (1 point)
6. Biellettes pousseuses (2 points situés à l’arrière du plateau de coupe, sous chaque réservoir de
carburant)
7. Pivots des roulettes (2 points)
(Graissez toutes les 500 heures d’horamètre ou une fois par an)
REMARQUE SUR LES AXES DES LAMES – Les axes des lames de ces machines sont munis d’un
roulement scellé ne nécessitant pas de regraissage.

Related product manuals