EasyManua.ls Logo

Raypak CROSSWIND-65-I - Crosswind Inverter Model (65-1)

Raypak CROSSWIND-65-I
28 pages
Print Icon
To Next Page IconTo Next Page
To Next Page IconTo Next Page
To Previous Page IconTo Previous Page
To Previous Page IconTo Previous Page
Loading...
14
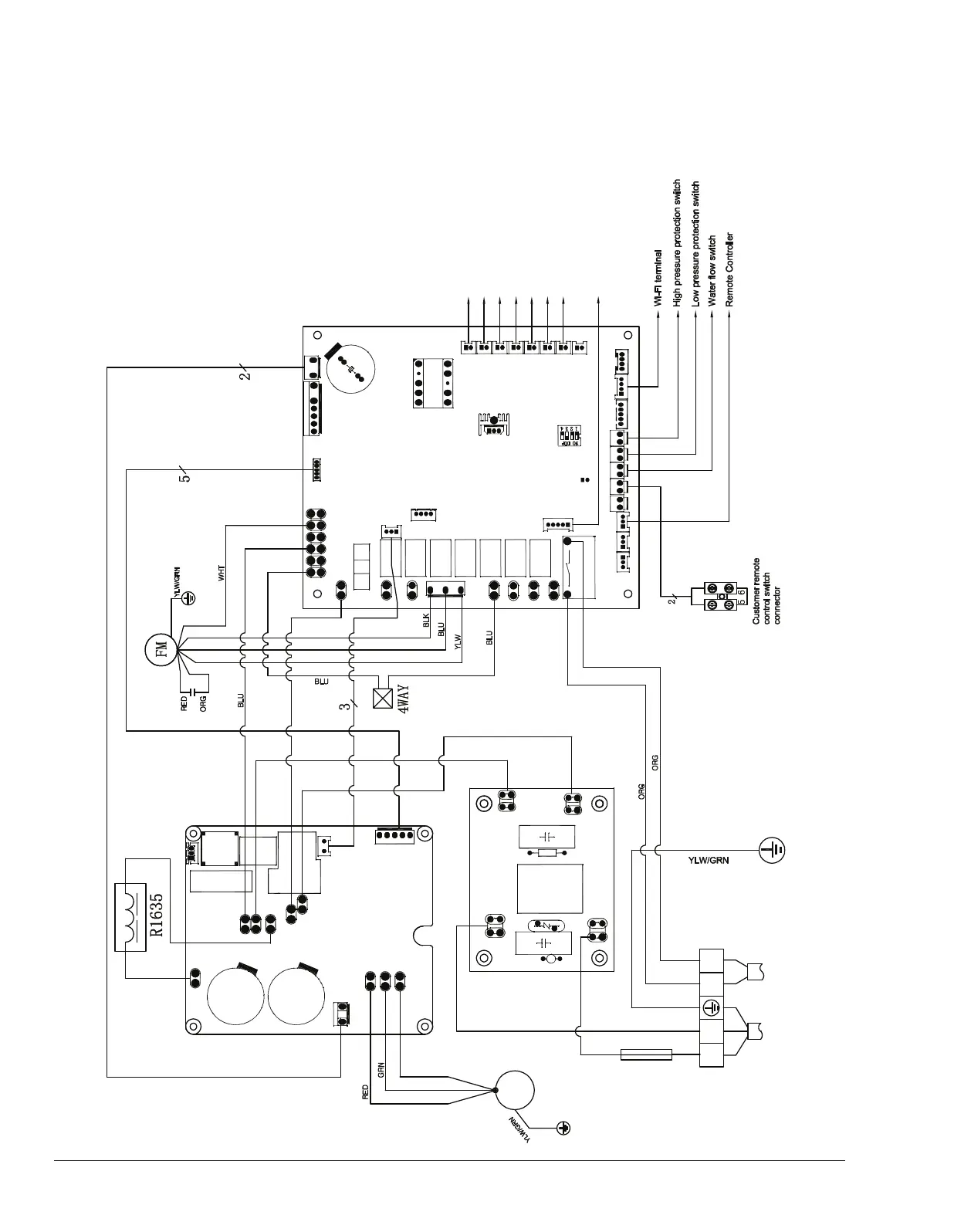
Crosswind 65-I
FUSE
Outlet water temp. sensor
CM
P
1
P2
Return gas temp. sensor
Air temp. sensor
Heating Coil pipe temp. sensor
Cooling coil pipe temp. sensor
Exhaust temp. sensor
Inlet water temp. sensor
ACIN1
ACOUT1
LB
W
U
V
DC+
DC-
AC1
AC2
LA
DCFM
MDRV
OUT1A
AIN8
AC-N
WCTIL DIN1 DIN2
DIN4 DIN5
AIN1
AIN2
AIN3AIN4
AIN5AIN6AIN7
DIN3
OUT8A
OUT7
OUT6
OUT1
OUT8
DCHV
OUT9
T5A/250V
AC-L
RY2
S11
S16
S15
S14
S13
S12
CN12
CN21
CN18
CN26
Electronic Expansion Valve
JP1
SW1
ACIN2
ACOUT2
PB18
Pump Control
YLW
BRN
BRN
BLU
YLW
YLW
BRN
BLU
B P H ( C ) N 5 0 0 . P -
1 . D. Wi-Fi
CN1
MA2.4K16
L2
L
1
POWER
208-230V/60Hz
CL
CN24
CN19
CN6
BPH012 UK
G +12VB A
013094 810002
6100.64_Crosswind.indd 14 11/26/2019 4:16:46 PM

Related product manuals