EasyManua.ls Logo

REXROTH Fe Series - Page 17

REXROTH Fe Series
36 pages
Print Icon
To Next Page IconTo Next Page
To Next Page IconTo Next Page
To Previous Page IconTo Previous Page
To Previous Page IconTo Previous Page
Loading...
2.3.3 NPN/ PNP Mode Selection
Jumper SW
Fig. 2-11: NPN/PNP Jumper SW
As shown in the figure above, the factory default setting of the jump-
er is NPN.
Jumper SW determines:
1. The internal 24 V power supply or an external 24 V power supply.
2. The inputs are activated by connection of 24 V to an input (PNP/ active in-
put) or connection of 0 V to an input (NPN/ passive input).
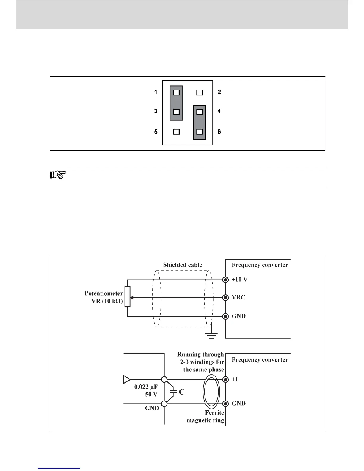
2.3.4 Analog Input Terminal (+10 V, VRC, GND, +I)
Fig. 2-12: Analog input terminal
Bosch Rexroth AG
Electric Installation
DOK-RCON01-FE*********-IN04-EN-P
13/31

Related product manuals