EasyManua.ls Logo

Riello MULTI SENTRY MST 125 - REMOTE MAINTENANCE BYPASS; Maintenance Bypass Installation Diagram

Riello MULTI SENTRY MST 125
56 pages
Print Icon
To Next Page IconTo Next Page
To Next Page IconTo Next Page
To Previous Page IconTo Previous Page
To Previous Page IconTo Previous Page
Loading...
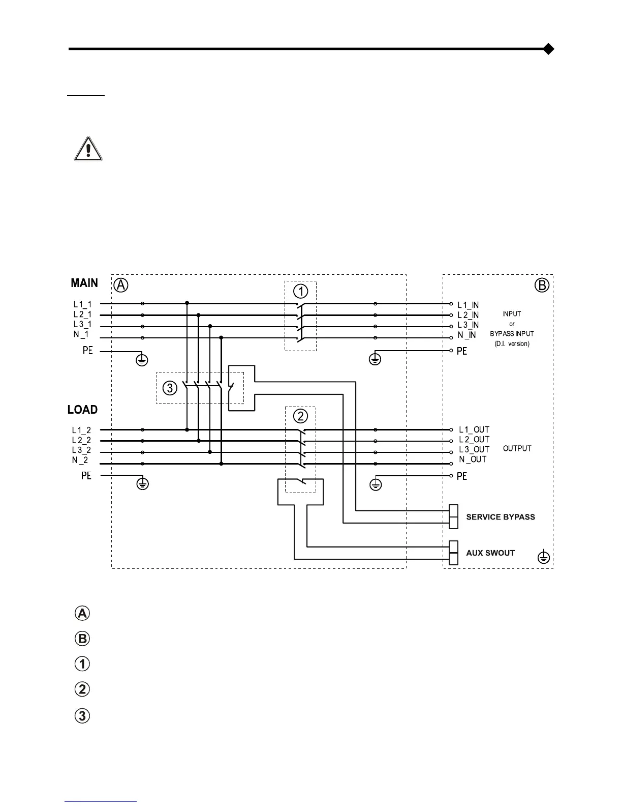
REMOTE MAINTENANCE BYPASS
Attention: carefully read the “Manual bypass (SWMB)” paragraph
A maintenance bypass (manual bypass) can be installed additionally on a peripheral electrical board (see following diagram). This
allows, for example, UPS replacement without interrupting power to the load.
The "SERVICE BYPASS" (see "UPS connections view") terminal absolutely must be connected to the
auxiliary contact of the REMOTE MAINTENANCE BYPASS SWITCH (3). When this switch closes, an auxiliary
contact signalling insertion of the remote bypass to the UPS must open. Failure to perform this connection
can cause power cut-off to the load and UPS damage.
Use switches and power cables suitable for UPS currents.
Use a double insulation cable with a 1mm2 section for connecting "SERVICE BYPASS" and "AUX SWOUT"
terminals to relative REMOTE MAINTENANCE BYPASS (3) and OUTPUT (2) switch auxiliary contacts.
Verify compatibility between the "Remote maintenance bypass" and neutral connectivity of the system.
REMOTE MAINTENANCE BYPASS INSTALLATION DIAGRAM
Peripheral electrical board
Internal UPS connections
Electrical board INPUT SWITCH
Electrical board OUTPUT SWITCH: equipped with normally closed auxiliary contact (advanced)
Electrical board REMOTE MAINTENANCE BYPASS SWITCH: equipped with normally closed auxiliary contact
(advanced)

Table of Contents

Related product manuals