EasyManua.ls Logo

Robur M40 - Controls

Default Icon
36 pages
Print Icon
To Next Page IconTo Next Page
To Next Page IconTo Next Page
To Previous Page IconTo Previous Page
To Previous Page IconTo Previous Page
Loading...
Features and technical data
Installation, use and maintenance manual – M gas unit heater
11
1
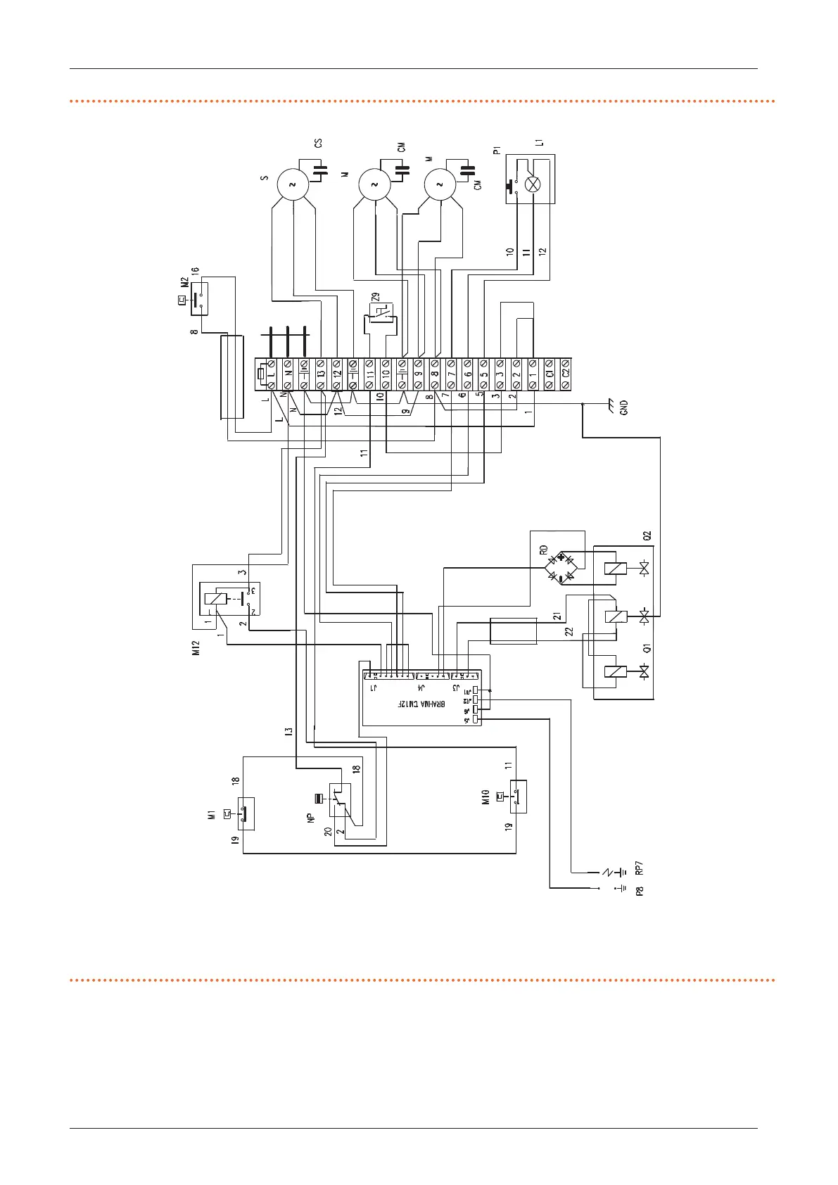
Figure1.5 Mounting electrical diagram for M50/M60 units
(see legend Figure 1.3
p.9
)
BLA Black
BRO Brown
BLU Blue
WIN Winter
SUM Summer
6
7
5
1
20
23
24
21
22
230 V - 50 Hz
BLA
BRO
BLU
WIN
SUM
1.4 CONTROLS
1.4.1 Control device
The appliance may only work if it is connected to a control
device, selected from:
1. 1 button basic control OCDS012 (supplied)
2. OCTR000 2-key basic control
3. OTRG005 thermoregulator
4. OCDS008 digital chronothermostat (in association
with OTRG005 thermoregulator)
5. OSWR000 Genius software for remote management

Other manuals for Robur M40

Related product manuals