EasyManua.ls Logo

SAME SILVER 90 - Page 324

Default Icon
470 pages
Print Icon
To Next Page IconTo Next Page
To Next Page IconTo Next Page
To Previous Page IconTo Previous Page
To Previous Page IconTo Previous Page
Loading...
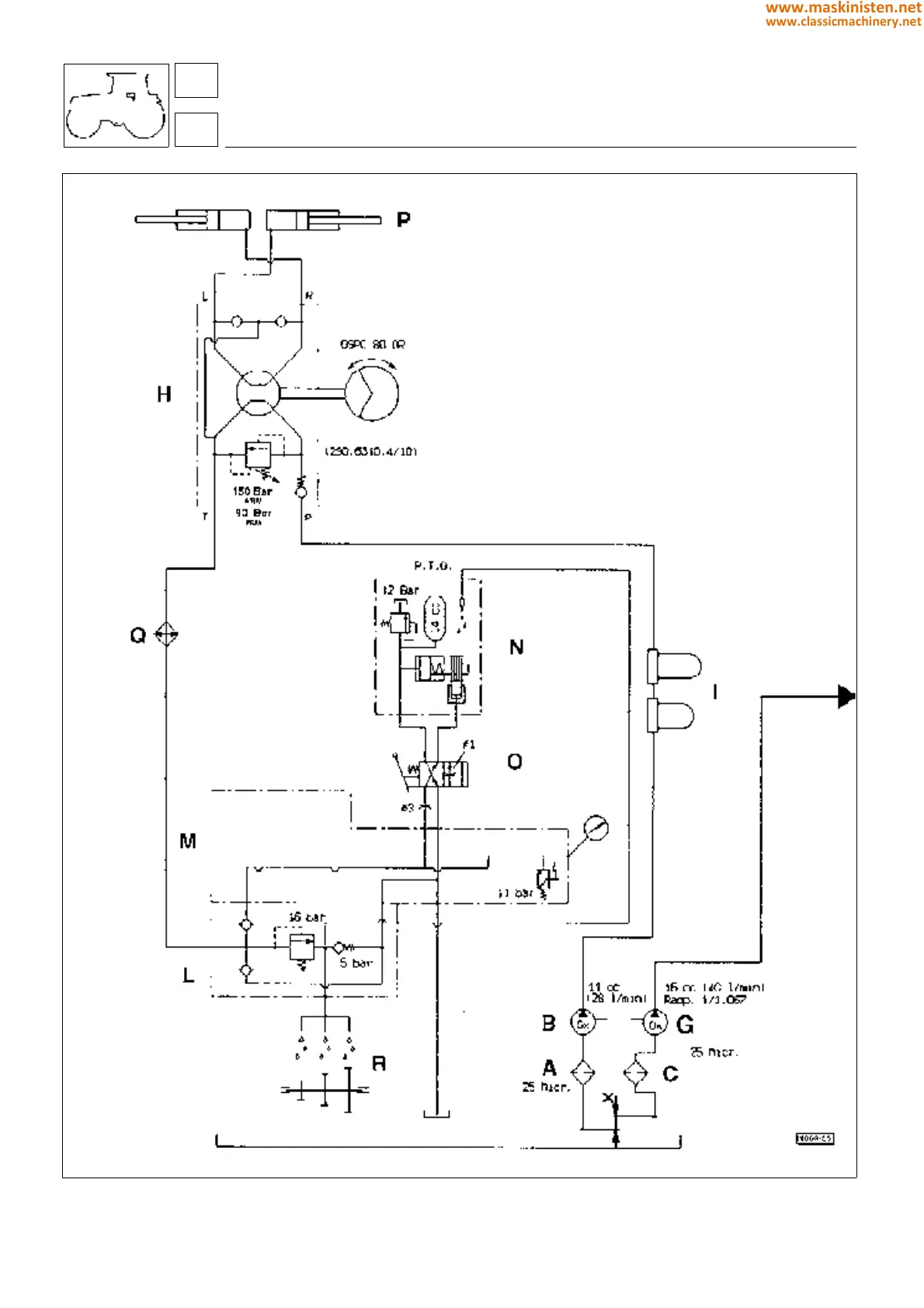
Fig. 11 - Hydraulic circuit diagram for machine not equipped with electrohydraulic controls.
controls
electro-hydraulic controls
68
6
324
www.maskinisten.net
www.classicmachinery.net

Table of Contents

Related product manuals