EasyManua.ls Logo

SAME SILVER 90 - Hydraulic system

Default Icon
470 pages
Print Icon
To Next Page IconTo Next Page
To Next Page IconTo Next Page
To Previous Page IconTo Previous Page
To Previous Page IconTo Previous Page
Loading...
systems
hydraulic system
Hydraulic system
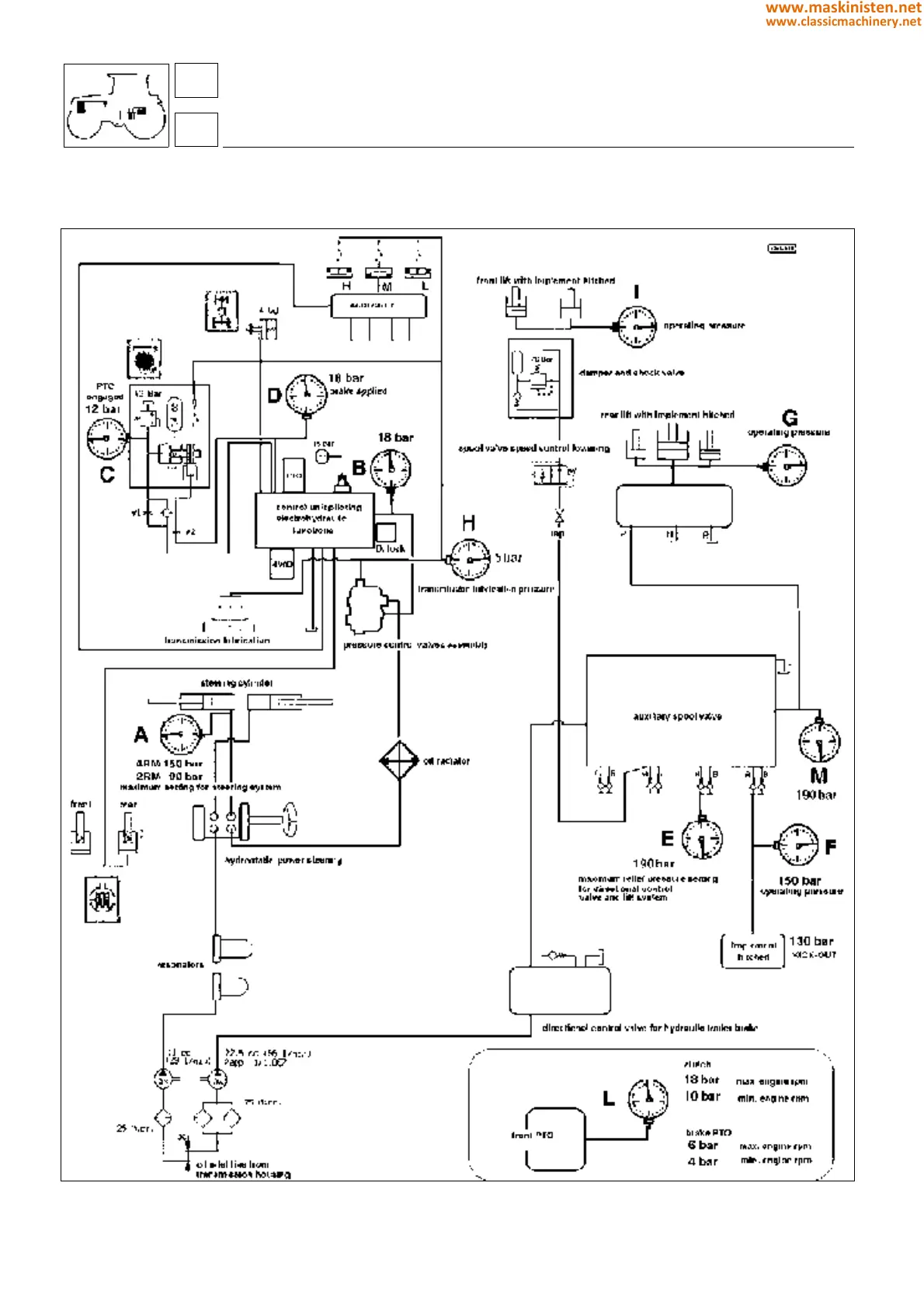
Fig. 1 - Points provided for measurement of oil pressures in the tractor’s hydraulic system (see references on page 377).
82
8
376
www.maskinisten.net
www.classicmachinery.net

Table of Contents

Related product manuals