EasyManua.ls Logo

SAME SILVER 90 - Page 410

Default Icon
470 pages
Print Icon
To Next Page IconTo Next Page
To Next Page IconTo Next Page
To Previous Page IconTo Previous Page
To Previous Page IconTo Previous Page
Loading...
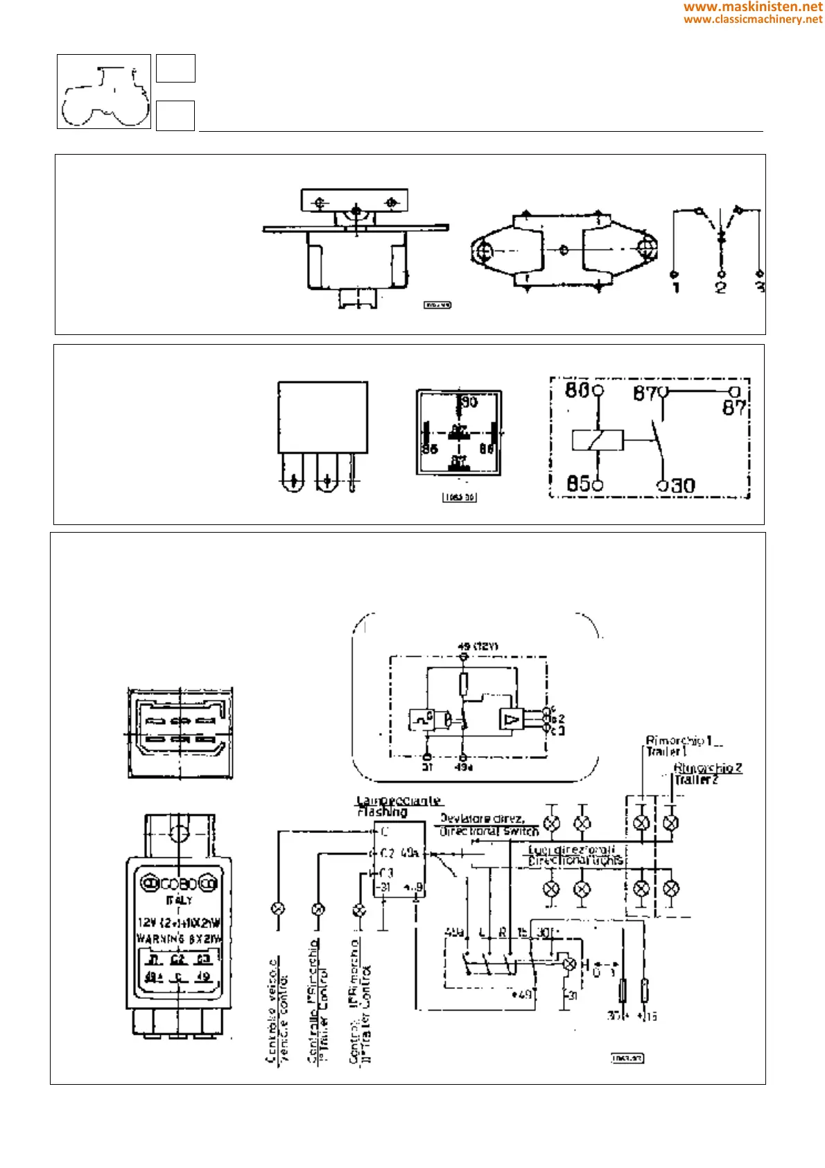
AGROSHIFT BUTTON
p/n 2.7659.085.0
ELECTRONIC FLASHER UNIT
p/n 2.8639.004.0
RELAY
p/n 2.7659.107.0
systems
electrical system
CONNECTION DIAGRAM
84
8
410
www.maskinisten.net
www.classicmachinery.net

Table of Contents

Related product manuals