EasyManua.ls Logo

Santos 01 - Page 50

Santos 01
Print Icon
To Next Page IconTo Next Page
To Next Page IconTo Next Page
To Previous Page IconTo Previous Page
To Previous Page IconTo Previous Page
Loading...
98101 FR 3.2 - 10 2010 12 / 20 www.santos.fr
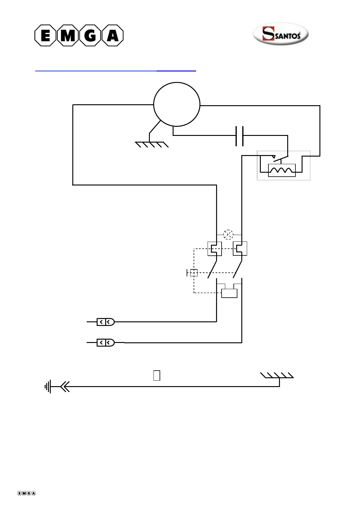
Schéma électrique 220-240V 50Hz Modèle n°1
Noir
4
3
2
Marron
M
Condensateur
Blanc
Blanc
Relais de
démarrage
Blanc
~
Blanc
Blanc
0
Marche/Arrêt
4
3
P1
P2
U<
408001-12 fr ma 2010.10 12/20

Table of Contents

Related product manuals