EasyManua.ls Logo

Santos 01 - Page 52

Santos 01
Print Icon
To Next Page IconTo Next Page
To Next Page IconTo Next Page
To Previous Page IconTo Previous Page
To Previous Page IconTo Previous Page
Loading...
98101 FR 3.2 - 10 2010 14 / 20 www.santos.fr
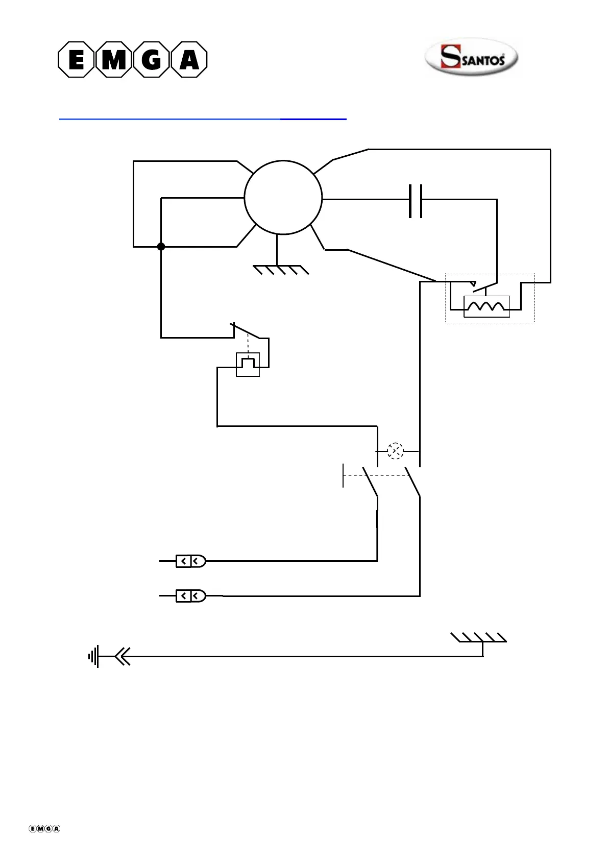
Schéma électrique 110-120V 50/60Hz Modèle n°4
4
3
2
Relais de
démarrage
Bleu
~
Marche/Arrêt
Blanc
Blanc
Blanc
Blanc
Vert/jaune
Noir
Blanc
Blanc
Condensateur
M
Jaune
Blanc
Rouge
Marron
Noir
Protecteu
r
thermique
408001-12 fr ma 2010.10 14/20

Table of Contents

Related product manuals