EasyManua.ls Logo

Sharp CD-DVD500 - DVD Test Mode: Dynamic Tests; Dynamic Test Sequence and Functions

Sharp CD-DVD500
100 pages
Print Icon
To Next Page IconTo Next Page
To Next Page IconTo Next Page
To Previous Page IconTo Previous Page
To Previous Page IconTo Previous Page
Loading...
– 19 –
CD-DVD500
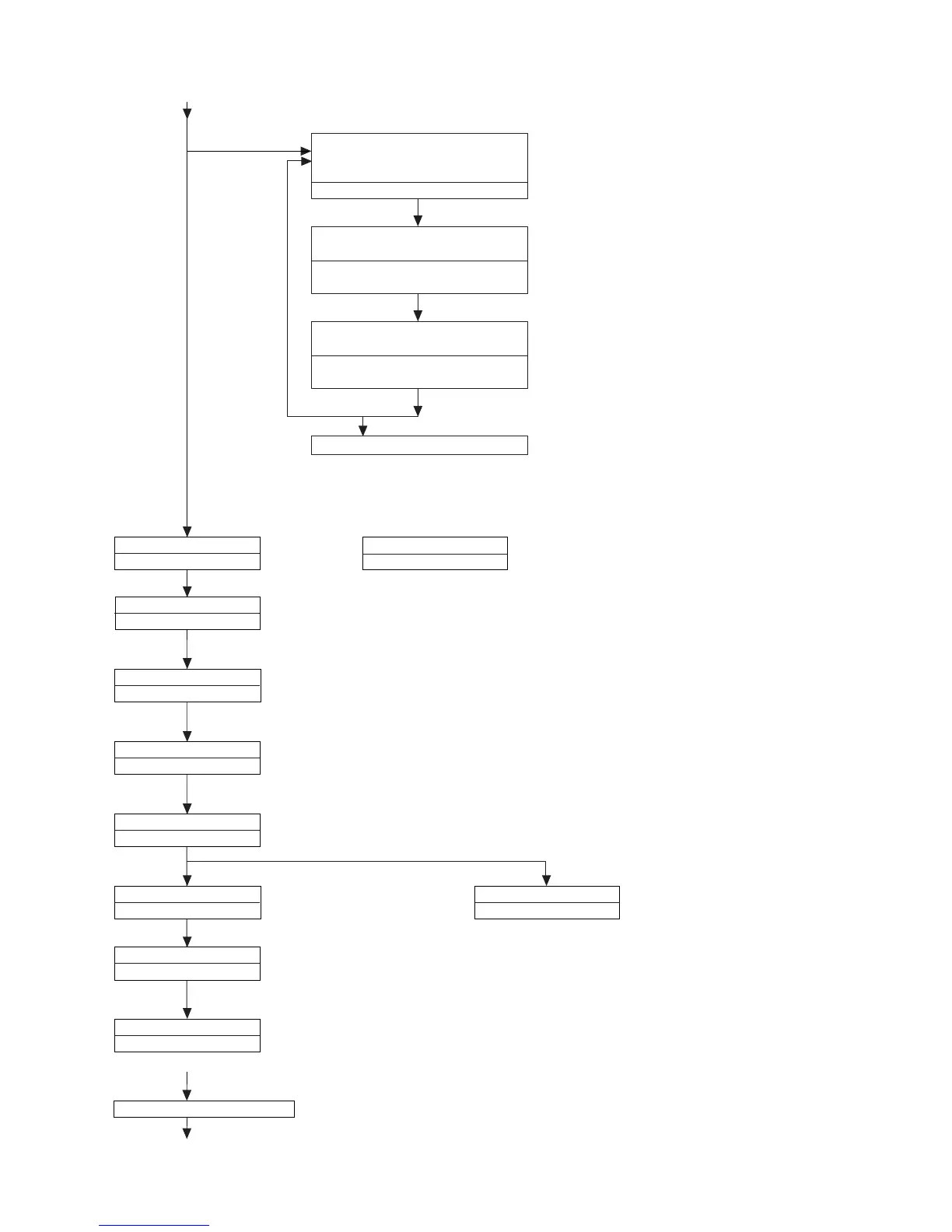
<Disk is put, and the "2" key of the remote controller is pushed.>
*It is usually returned in power source off for the state.
<The "1" key of the remote controller is pushed.>
DVD laser lights, the spindle motor
rotates and the pickup moves to the
outer periphery.
30000001 000000DD
<The "1" key of the remote controller is pushed.>
Note: Not to face the light of the laser squarely,
caution!
The "PLAY" key input.
The "PLAY" key input.
From (1)
STEP TEST
30000201 00000000
STEP TEST
30000202 00000000
STEP TEST
3000E201 000000EE
When a disk is not in.
RF gain adjustment, Track on
Focus on
The "PLAY" key input.
STEP TEST
30000203 00000000
Focus gain adjustment
The "PLAY" key input.
STEP TEST
30000204 00000000
Track gain adjustment
The "PLAY" key input.
(******** is the sector ID.)
(******** is sub-Q.)
After TOC Reading,
Follow-up play condition
STEP TEST
30000205 00000000
Focus balance adjustment
Focus balance of the layer 1,
follow-up play condition after focus gain adjustment
(In case of CD)
STEP TEST
DD000210 00000000
STEP TEST END
CD000210 ********
STEP TEST
DD000211 00000000
STEP TEST END
DD000212 ********
DVD laser off, CD laser on, spin kick,
sled outer periphery feed
ErrDisplay0 ErrDisplay1
30000001 000000CD
<The "1" key of the remote controller is pushed.>
<The "1" key of the remote controller is pushed.>
Laser off, spin kick, sled outer periphery
feed
ErrDisplay0 ErrDisplay1
30000001 00000000
It is returned to the Dynamic test.
The "Stop" key of the remote controller is pushed.
It is returned to the Dynamic test.
The "PLAY" key input.
To
(
2
)

Related product manuals