EasyManua.ls Logo

Sharp CD-DVD500 - Page 40

Sharp CD-DVD500
100 pages
Print Icon
To Next Page IconTo Next Page
To Next Page IconTo Next Page
To Previous Page IconTo Previous Page
To Previous Page IconTo Previous Page
Loading...
CD-DVD500
– 40 –
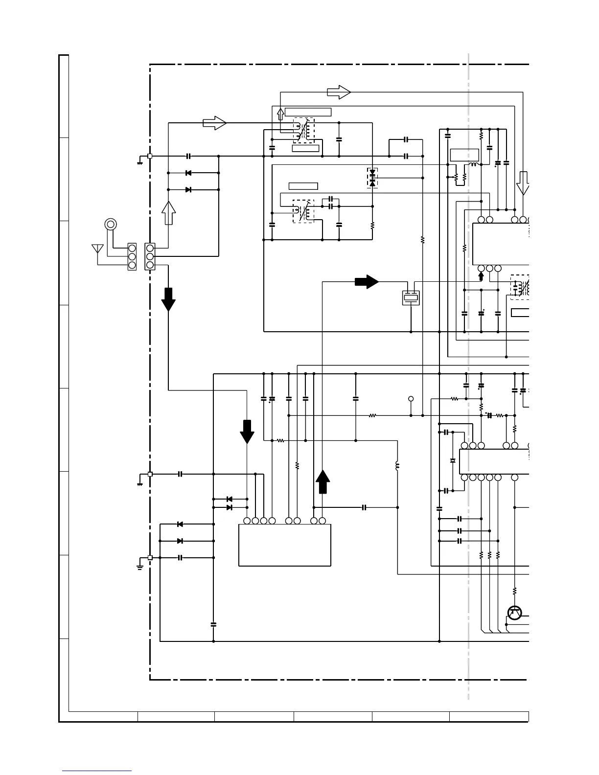
Figure 40 SCHEMATIC DIAGRAM (15/18)
A
B
C
D
E
F
G
H
1
23456
• NOTES ON SCHEMATIC DIAGRAM can be found on page 56.
1
3
2
AM
LOOP
ANTENNA
FM
2
3
1
123
2
21222324
FM IF IN
AM MIX OUT
AM OSC OUT
FM AFC
AM OSC IN
AM RF IN
VSM
REG
2
1
3
TP301
1234
5
6
1
1819202122
NC
X OUT
X IN
CE
DI
CL
DO
VDD
PD
AIN
AOUT
VSS
CLK
DI
CE
DO
AM ANT.
+B
+B
+B
+B
+B
4.5 V
0
4.6 V
C336
0.001
VR351
10K(B)
R386
1K
C342
0.022
L353
1mH
C310
100P
(CH)
C311
100P
(CH)
C312
100P
(CH)
C384
0.001
R372
1K
R373
1K
R374
1K
D305
DS1SS133
D306
DS1SS133
C339
100P(CH)
R323
68K
C334
15P(UJ)
C337
0.022
VD301
SVC348S
T306
AM OSC.
C335
330P
C332
0.022
C331
0.047
R358
8.2K
C343
33P(CH)
C389
0.001
Q371
KTA1266 GR
R384
R371
4.7K
IC302
LC72131
PLL(TUNER)
C390
0.001
C394
47/25
R380
1.5K
R379
2.2K
C392
0.001
C393
1/50
R381
10K
R345
4.7K
C321
100/16
C323
0.022
T302
AM TRACKING
T351
AM I
F
C341
0.022
C346
0.022
R301
150
CF302
L342
2.2µH
X352
4.5 MHz
C381
12P(CH)
C382
15P(CH)
C397
0.022
R336
10K
C330
12P(UJ)
D304
DS1SS133
D301
DS1SS133
D302
DS1SS133
CNP301
C338
0.001
C352
10/16
C351
0.022
R351
5.6K
C361
0.022
C362
3.3/50
R382
150
C380
10/16
C347
0.022
D303
DS1SS133
C301
0.001
R369
470
C345
0.022
C350
0.047
8
7
6
5
43 21
ANT
GND
GND
GND
VT
VCC
IF OUT
F OUT
FE301
FM FRONT END
AM BAND
COVERAGE fL
FM MUTE
LEVEL

Related product manuals