EasyManua.ls Logo

Sharp LC-30HV4E - Page 100

Sharp LC-30HV4E
248 pages
Print Icon
To Next Page IconTo Next Page
To Next Page IconTo Next Page
To Previous Page IconTo Previous Page
To Previous Page IconTo Previous Page
Loading...
100
LC-30HV4E
87109654321
A
B
C
D
E
F
G
H
ËË
ËË
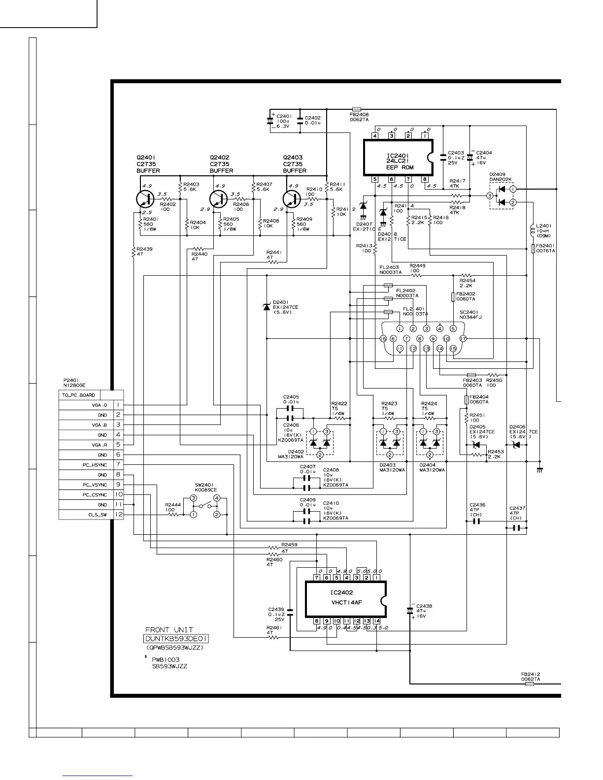
Ë FRONT Unit (AVC System)

Related product manuals