EasyManua.ls Logo

Shibaura CM214 - Power Steering System; Oil Flow; Removal

Shibaura CM214
124 pages
Print Icon
To Next Page IconTo Next Page
To Next Page IconTo Next Page
To Previous Page IconTo Previous Page
To Previous Page IconTo Previous Page
Loading...
96
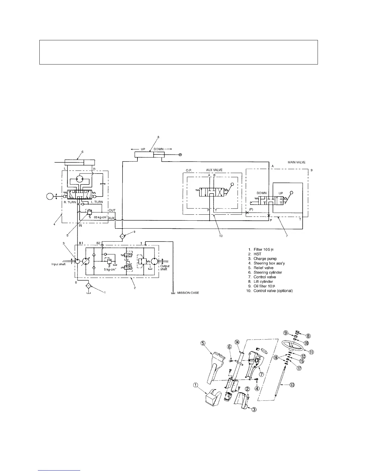
3-3 Power Steering System
Caution:
1. Never disassemble the Power steering control valve unit during the claim warranty term.
If it is disassembled, claim is not accepted.
2. If disassembly is unavoidably required, the power steering control valve unit should be
handled vary carefully since it is finished precisely.
1) Oil Flow
462V
2) Removal
Power steering control valve unit is removed as
follows:
1. Pull the lower cover and remove it.
2. Remove the bolts and rear lower cover .
3. Remove the screw and front dash board .
4. Disconnect the connectors from key switch and
meter assembly.
5. Remove the bolts and rear dash board
(meter assembly).
6. Remove the steering cap , nut , spring washer
and steering wheel .
7. Remove the snap ring and draw out the steering
shaft from the column with rubber ,
bearing and snap rings .
463V

Table of Contents

Related product manuals