EasyManua.ls Logo

Shibaura ST445 - Alternator Checks

Default Icon
212 pages
Print Icon
To Next Page IconTo Next Page
To Next Page IconTo Next Page
To Previous Page IconTo Previous Page
To Previous Page IconTo Previous Page
Loading...

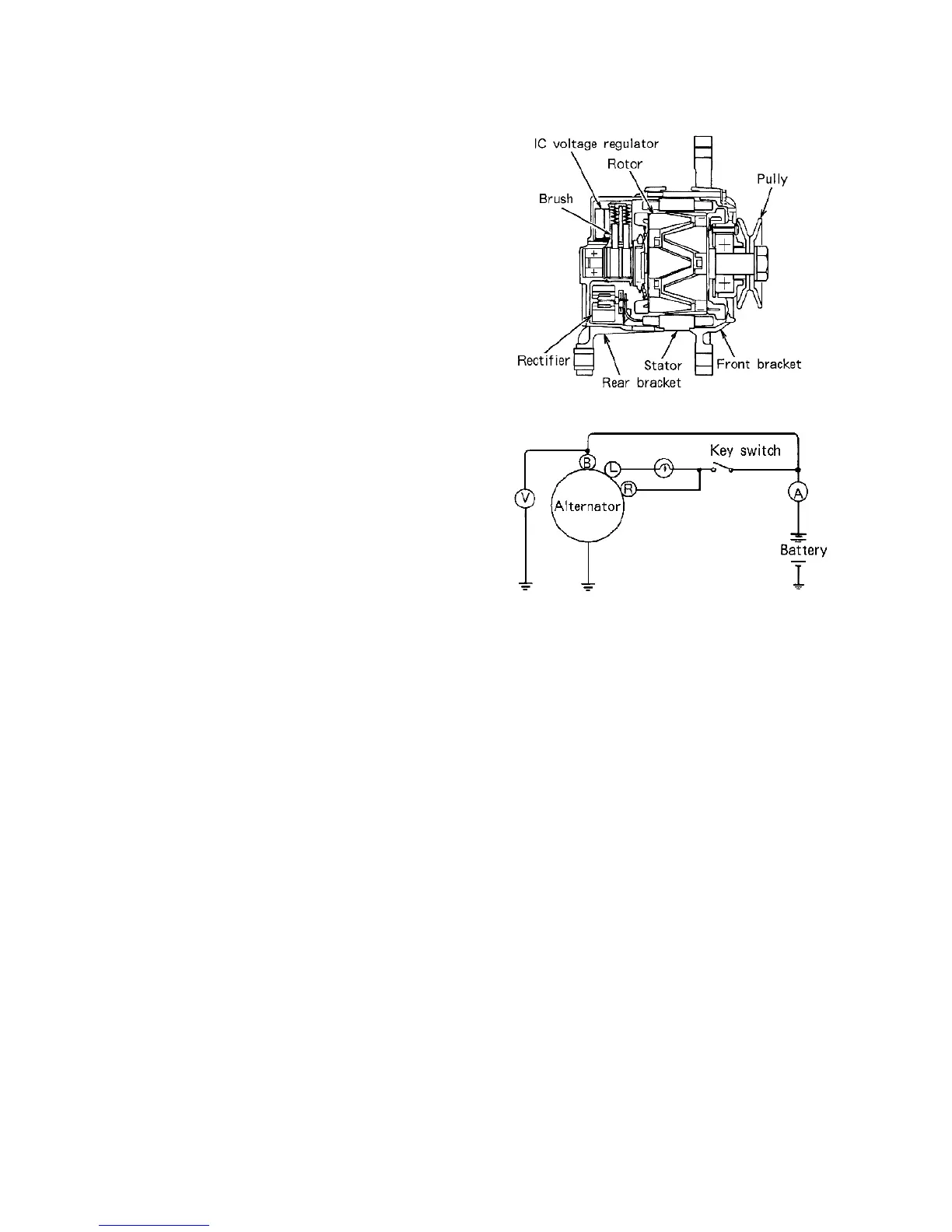
549 : 8 ;):/54
'52 = ? 6;06=.9 0 < := < ; 2;A@ <3 A52
.9A2?;. A<? .?2 A52 @ A.A<? A52 ?<A<? A52
?20A6362?.@@2 :/ 9 F A52C<9A.42 ?24B9.A< ?
A52 3?< ;A /?.082A A 52 ?2.? /?.082 A .;1 A52
=B992 F
'52?20A 6362?.@@2 :/ 9 F0<;@6@A @<3 A D<52.A
@6;8@ < ;2 = < @ 6A6C2 . ;1 <;2 ;24.A6 C2 . ;1
16<12A? 6<
'5216<12A?6<6@B@21.@36291@B==9F16<12
.;1 6@ 0<;;2 0 A21 A< A52 36291 0<69 . ;1 A52
A2?:6 ; . 9 < ;A52.9A 2? ; .A<?
'52 / B69A 6; ? 24 B9.A<? 6 @ . @<961@A. A2
B;6 A @< A5.A 6A 0.; < ;9 F /2 @2?C6021 .@ . ;
.@@2:/ 9 F
.+ ) 1 5 4 : .+7;/63+ 4:
.+)1/ 4 - :.+ 8+-;2 ' :58 '*0;9:/4-
<52:'- +
. ; A 52 0 . @2 < 3 2>B6=:2 ;A D6A5< B A .;
.::2 A2? 0 < ;;20A . A2@ A .::2A 2 ?
0.=.0 6 A F .A A52 =< @6A6<; @5< D; 6;
64 ,
,
,
;A520.@2< 32 > B6= :2 ;AD6A5.;. : :2A2?:.82B@2< 3A52. ::2A2?<;A 5 2 2>B6= :2 ;A
/ < ;;2 0 A . C<9A :2A2? / 2A D22; A52 A2 ? :6;. 9 <3 A52 . 9A2? ;.A<? .;1 A52 4? < B;1 ; A56@
@A.A2 0 < ;36?: A 5.A A 52?2.16;4 < ; A 52 C< 9A :2A2? 6;160.A2 @ A52/.AA2? F C<9A.42
3 A 52 C < 9A :2A2? ?2.16;4 6@ G 2 ? < A52 D6?6;4 / 2 A D22; A52 A2? :6 ;.9 .;1 A 52 /.AA2?F 6@
3.B9 A F
0 *6A 5 A 52 A 2 @A.::2A2? A 2? :6;.9@ @ 5<?A06?0B6 A21@A.?AA522;46 ; 2
$#

1 %2 :<C2 A 52 @ 5< ? A 0 6 ? 0 B6A . 0 ? < @ @ A 52 A2@A . : :2A2? A2?:6;. 9 @ . ;1 6 ;0?2.@2 A 52 2 ; 46;2
@=221 6 ::2 1 6.A29F A<.==? < E ?= :'. 82A52.::2 A2??2.16;4
2 3 A52.::2A2? ? 2 .16;4 6@ < ? 92@@ A.8 2@ A 52 C<9A:2 A 2? ?2.16;4 D6A5< B A 0 5. ;46;4A52
2;46 ;2 @ = 2 21 .==?<E ?= : '52?2.1 6 ; 46@A52.17 B @A6;4C<9A. 42
3 3 A52 .::2A2??2.16;46 @:< ? 2 A 5.; 0<;A6;B2A<05.?42 A 52/ .AA2?FB;A69 A 52?2.16;4
3.99 @A<92@@A 5.;  < ? ? 2 = 9.02A52 / . AA2? FD6A5 . 3B99F05. ?421#;2
; .9 A 2?;.A6C2 :2A5< 1 6@ A< 96 :6A A52 05. ?46;4 0B? ? 2 ;A /F 0<;;2 0 A6 ;4 . *
?2@6@A < ? 6;@2?62@ D6 A5A52/.AA2? F

Table of Contents

Related product manuals