EasyManua.ls Logo

Shibaura ST445 - Alternator Bench Check

Default Icon
212 pages
Print Icon
To Next Page IconTo Next Page
To Next Page IconTo Next Page
To Previous Page IconTo Previous Page
To Previous Page IconTo Previous Page
Loading...

+4). .+) 1
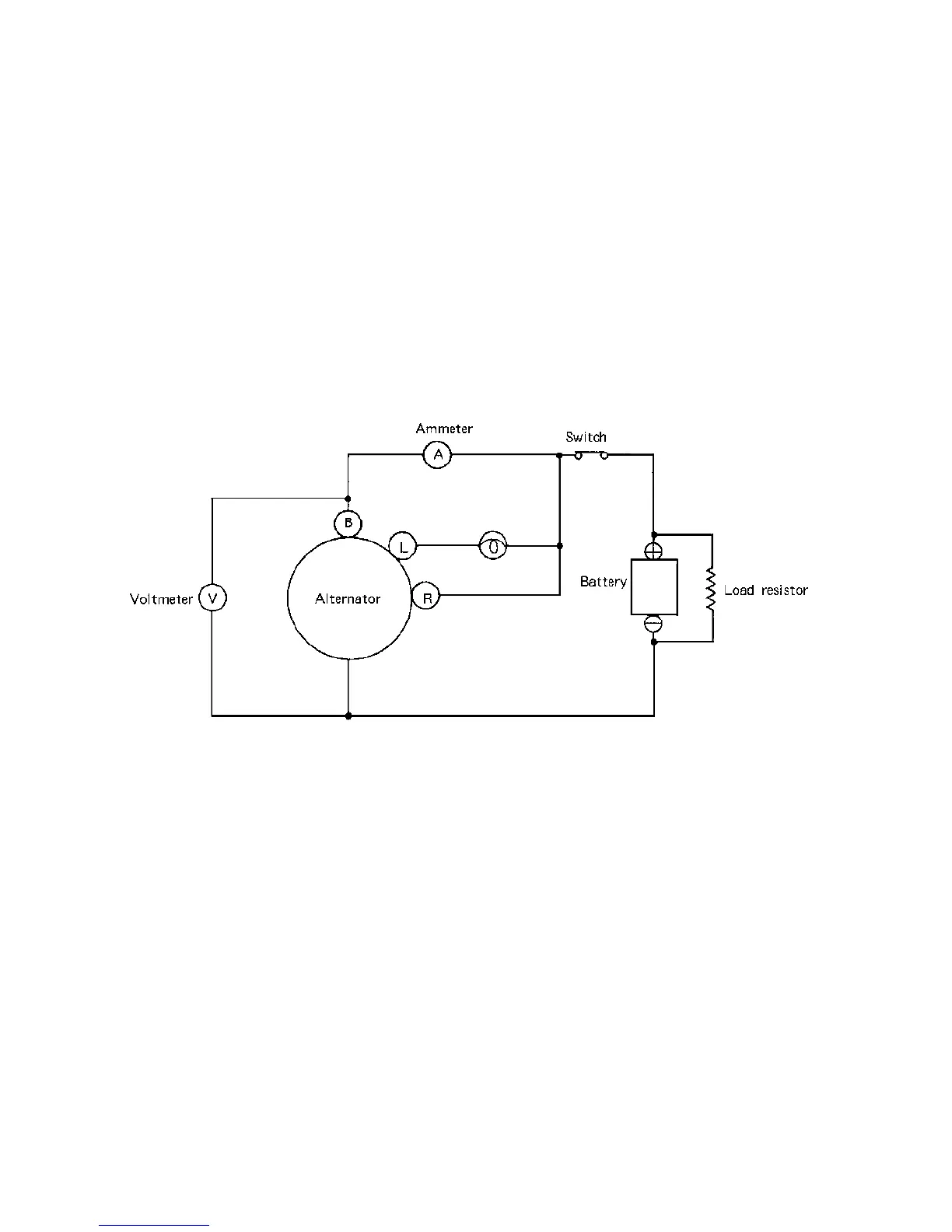
'<052 0 8 A 52.9A2?;. A< ? < ;.A2@A/2; 05=?<0221.@ 3<99<D@
. ! . 8 2 0<; ;20A6<; .@ @5<D; 6; A 52 64B?2 , 2 E02=A 92.C2 A52 9<.1 ?2 @6@ A<?
16@0<;;20A21
/ & 9 < D9F6 ;0?2.@2A52 . 9 A2?;.A<?@=22 1 . ;1</@2?C2 A52C<9A. 42
0 3 A52 C<9A.42 6@ B;0<;A?<9921 D6 A5 @= 22 1 .;1 6;0?2.@2@ ./<C2 ) 052 0 8 A 52
.9A2?;. A<?
1 3 C< 9A.426@/29< D ) 0<;;20A A 52 9 < .1 ? 2@6@A<?.@ @ 5< D;6;A52 364B ?2 ,
2 # = 2?.A2 A52 .9A2?;.A<? .A ?= : . ;1 . 17 B @ A A52 9<.1 ? 2 @ 6@A<? . @ ?2>B6?21 A< </A.6;
:.E6 :B : < BA= BA
3 ! 2 .@B?2 A52 < BA= BA 0B??2;A '52 < B A = BA :B@A / 2 D6A 56 ;A52 9 6 :6A@ @5< D; 6 ; A52@20A6<;
<; &2?C6 02 &=206360. A 6< ;@
3 A 52 <B A=BA 6@ 92@@ A5.; @ = 2 063621 C.9B2 A52 . 9 A2?; .A<? @5<B91 / 2 16@.@@2:/ 921 .;1
05208 21
,
8+)';:/549
. % 2 C2 ? @ 2 1 / . AA2?F 0 < ;;2 0 A6< ;@D699 1 .:. 42 A 52 . 9A2?;.A<?.;1 < ? D6?6;4
/ * 52; 0<;;2 0 A6 ;4 . / < < @ A2? /.AA2? F :.82 0 2 ? A.6; A< 0<;; 20A ;24.A6C2 /.AA2?F A2? :6;.9@
A<42A52?.;1=<@6A6C2/.AA2?F A2? :6;.9@A<42 A 5 2?
0 *52; . 3. @A 05.?42? 6@ B@21 A < 05.?42 A52 / . A A2? F A 52 2>B6=:2 ;A / . AA2? F 0./92@ @5<B91
/216@0 < ;;20A21
1 ?<B;16;4<3 A52.9A2? ; . A <?<BA=BAA2 ? :6 ;.9D699 1.:. 42 A52.9A2?;.A< ? .;1<?06? 0 B6A
2 <;<A0< ;;20A. 9 < . 1 < 3<C2? A < A 52A2?:6;. 9 I
3 3 A52 .9 A2?;.A<? 6@ < =2?.A2 1 D6 A 5 A52 A2? :6;.9 .;1 @5<?A 06?0B6A21 63 :. F 1 . :.4 2
A52 1 6<1 2 A?6<

Table of Contents

Related product manuals