EasyManua.ls Logo

Siemens SINUMERIK 840DE

Siemens SINUMERIK 840DE
100 pages
To Next Page IconTo Next Page
To Next Page IconTo Next Page
To Previous Page IconTo Previous Page
To Previous Page IconTo Previous Page
Loading...
03.06
1.1 System configuration
1-12
© Siemens AG, 2006. All rights reserved
SINUMERIK 840D Configuring Manual NCU (PHD) – 03.06 Edition
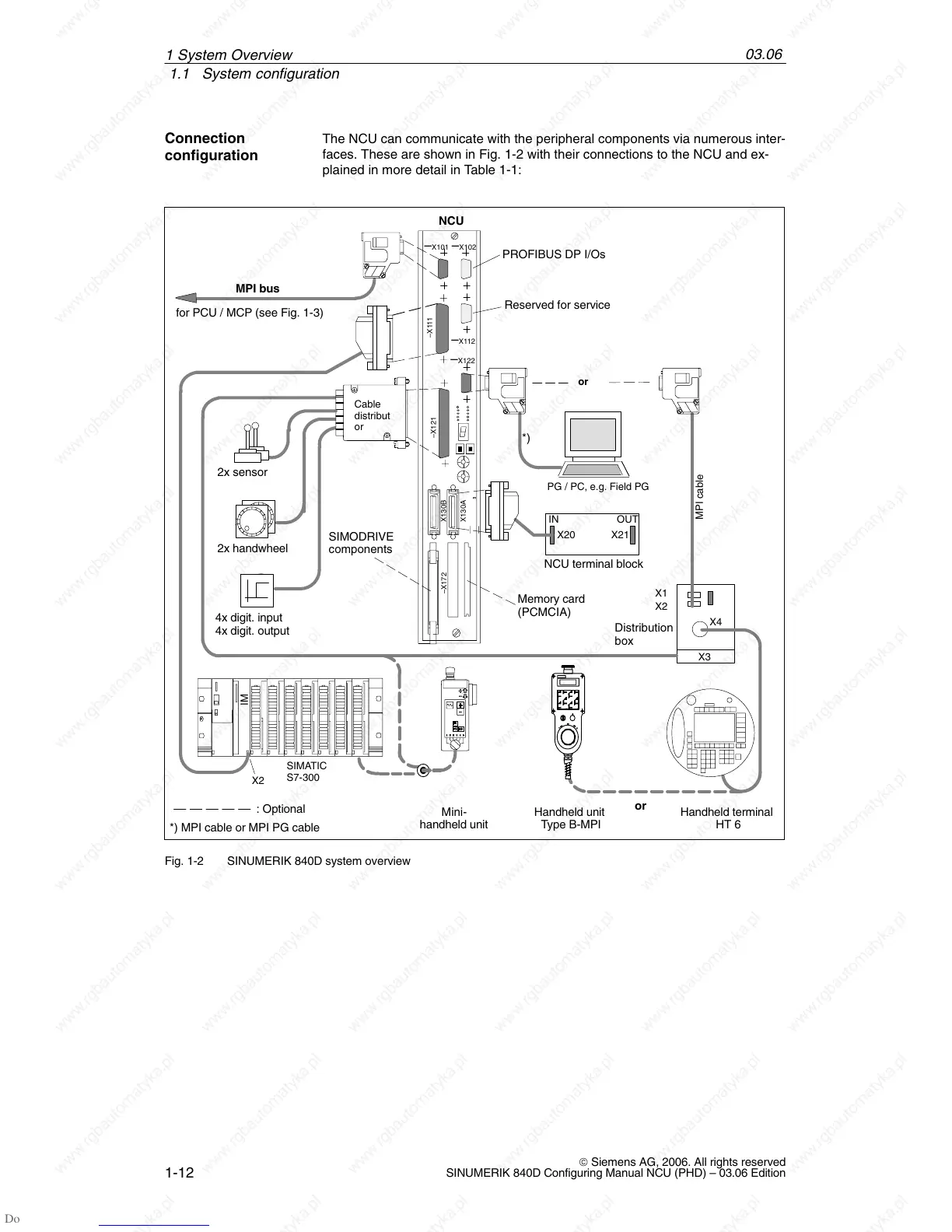
The NCU can communicate with the peripheral components via numerous inter-
faces. These are shown in Fig. 1-2 with their connections to the NCU and ex-
plained in more detail in Table 1-1:
NCU terminal block
IN OUT
X20 X21
Distribution
box
SIMATIC
S7-300
Handheld unit
Type B-MPI
X3
IM
X2
or
2x sensor
2x handwheel
PG / PC, e.g. Field PG
X102
X112
–X111
–X121
X130B
X130A
–X172
X101
NCU
X122
Cable
distribut
or
PROFIBUS DP I/Os
Reserved for service
X1
X2
X4
: Optional
MPI cable
*)
SIMODRIVE
components
MPI bus
for PCU / MCP (see Fig. 1-3)
*) MPI cable or MPI PG cable
Memory card
(PCMCIA)
Ä
Ä
Handheld terminal
HT 6
or
Mini-
handheld unit
4x digit. input
4x digit. output
Fig. 1-2 SINUMERIK 840D system overview
Connection
configuration
1 S
y
stem Overview

Other manuals for Siemens SINUMERIK 840DE

Related product manuals