EasyManua.ls Logo

Skytrak 6036 - Page 385

Skytrak 6036
418 pages
Print Icon
To Next Page IconTo Next Page
To Next Page IconTo Next Page
To Previous Page IconTo Previous Page
To Previous Page IconTo Previous Page
Loading...
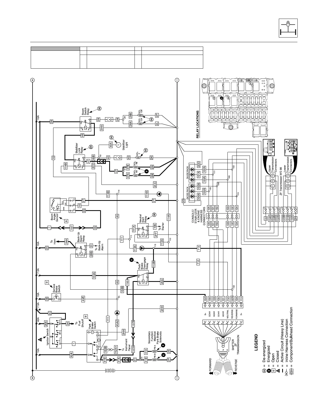
Stabil-TRAK™ System and Boom Interlock System
10-17
6036, 6042, 8042, 10042, 10054 31211015
SLOW PIVOT MODE 1. Ignition “ON” 4. PB & SB Released
6042, 8042 and 10042 Stabil-TRAK
Electrical Circuit
SLOW PIVOT Mode
Conditions
2. Boom Above 40° 5. Transmission in Fwd. or Rev.
3. Boom Retracted
Boom
Switch Relay
Stabilizer
Lock Relay
Neutral
Start Relay
Park Brake
Disengage
Relay
MAQ1930

Table of Contents