EasyManua.ls Logo

Standard C828M - Block Diagram

Default Icon
22 pages
Print Icon
To Next Page IconTo Next Page
To Next Page IconTo Next Page
To Previous Page IconTo Previous Page
To Previous Page IconTo Previous Page
Loading...
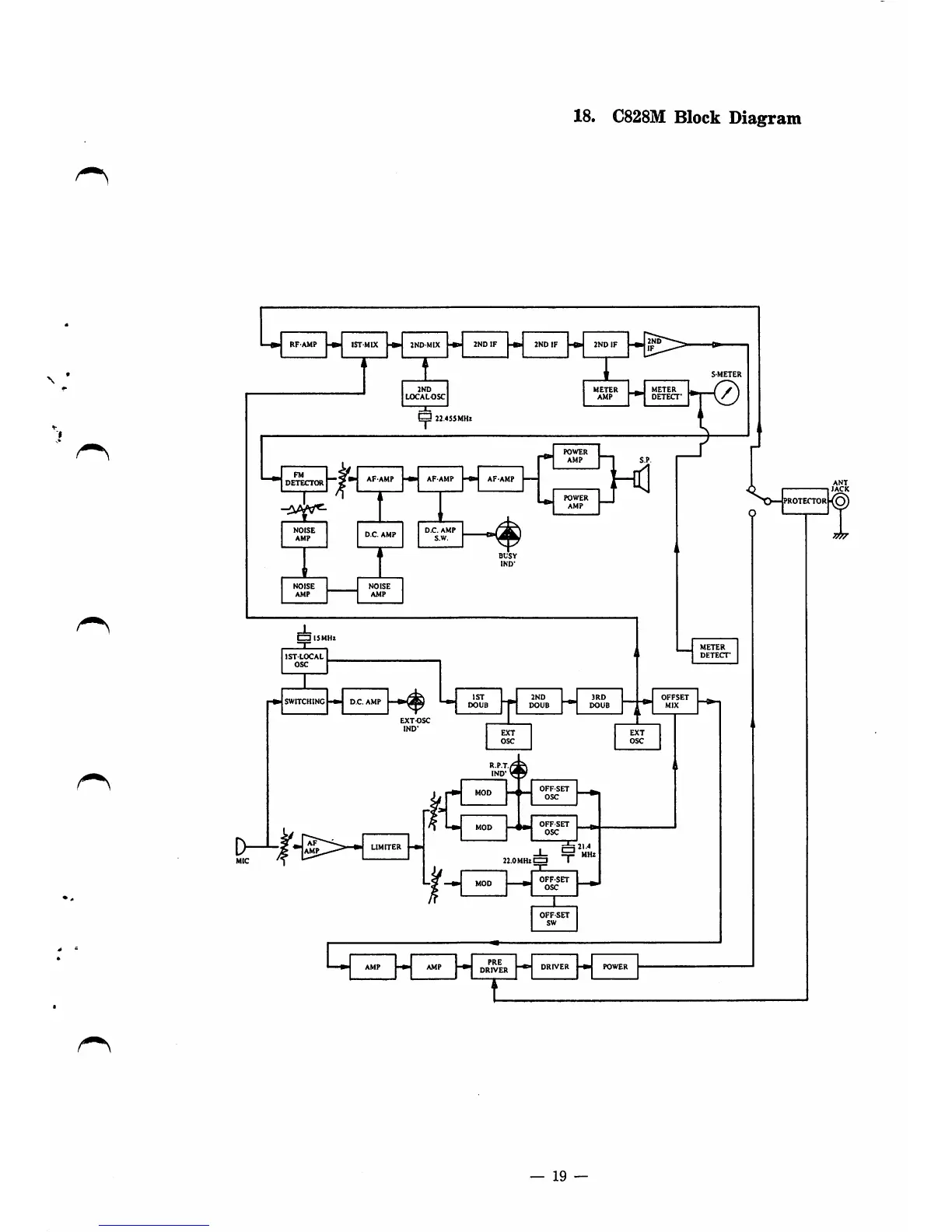
18.
C828M
Block
Diagram
RF'AMP
-C»
IST
MIX
INO-MIX
zyxwvutsrqponmlkjihgfedcbaZYXWVUTSRQPONMLKJIHGFEDCBA-«■
2NDIF
-fr
2NDIF
-B>
2NDIF
METER
AMP
22.^
_J
DETECTORj
gn
NOISE
1
AMP
D.C.
AMP
'
f
NOISE
NOISE
AMP AMP
AF
AMP
D.C.
AMP
S.W.
POWER
AMP
BUSY
IND-
POWER
AMP
S.P.
Hd
*r0
ISTLOCAL
OSC
IST
2ND
aRD
OFFSET
DOUB
r
DOUB
DOUB
i
1
MIX
EXTOSC
IND-
EXT
OSC
V4
METER
DETECT'
EXT
OSC
R.P.T./
IND-
*
»
AF
AMP
MOD
OFFSET
OSC
MOD
OFFSET
OSC
|21.4
I
MHz
OFFSET
OSC
OFFSET
sw
AMP
AMP
PRE
DRIVER
19

Related product manuals