EasyManua.ls Logo

Symphonic SC724FDF - Page 36

Symphonic SC724FDF
89 pages
Print Icon
To Next Page IconTo Next Page
To Next Page IconTo Next Page
To Previous Page IconTo Previous Page
To Previous Page IconTo Previous Page
Loading...
1-10-4
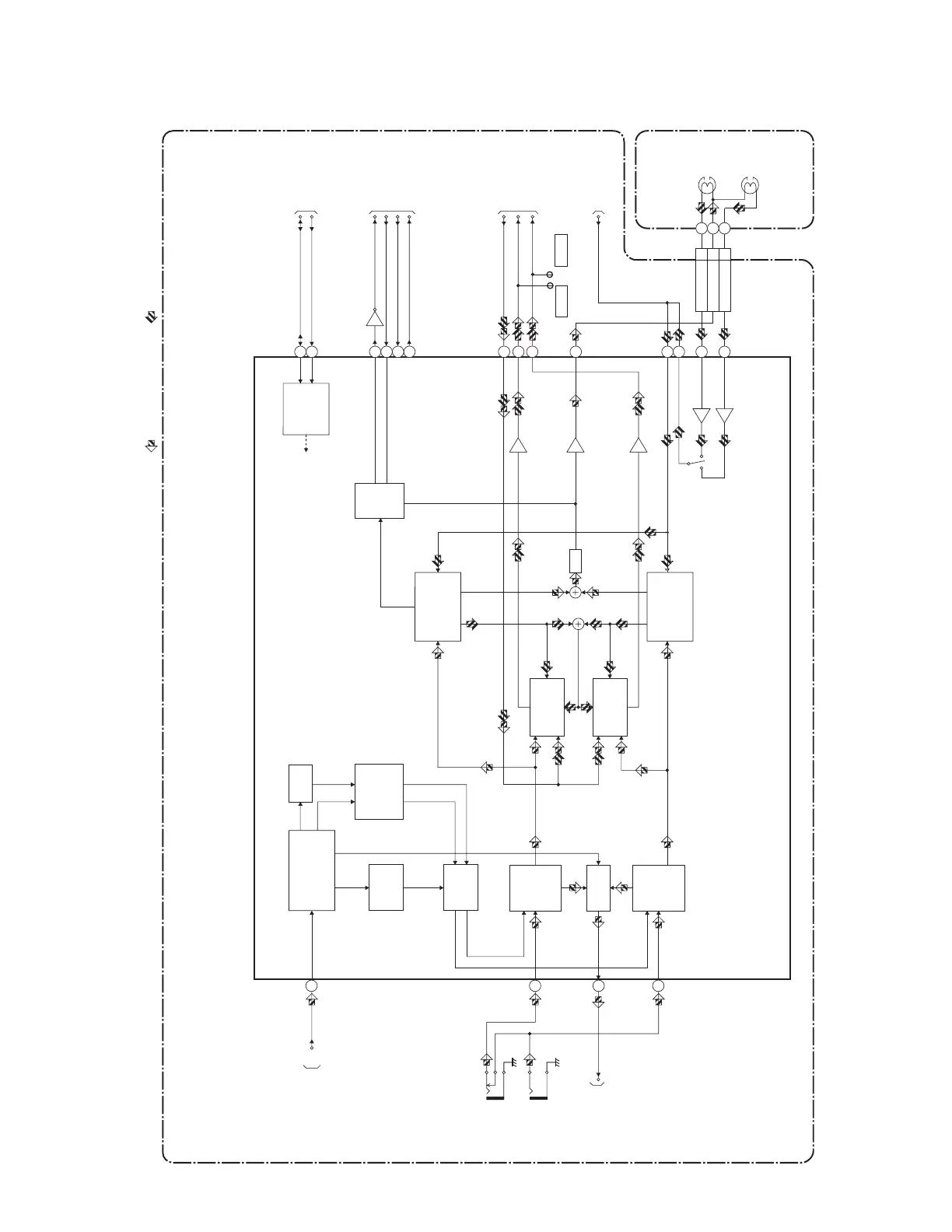
Hi-Fi Audio Block Diagram
T2127BLH
N-A-OUT
AUDIO-OUT(R)
AUDIO-OUT(L)
N-A-IN
Hi-Fi-H-SW
Hi-Fi MUTE
NORMAL-H
ST/SAP-IN
TO AUDIO
BLOCK DIAGRAM
SCL
Hi-Fi
AUDIO
(R) HEAD
Hi-Fi
AUDIO
(L) HEAD
CYLINDER
ASSEMBLY
MAIN CBA
CL1401
IC1701 (MTS/ SAP/ Hi-Fi AUDIO PROCESS/ Hi-Fi HEAD AMP)
TO AUDIO
BLOCK DIAGRAM
JK1702
AUDIO(L)-IN
JK1703
AUDIO(R)-IN
SIF
TO TV PROCESS
BLOCK DIAGRAM
Q1701
TP1702 TP1701
SDA
Hi-Fi-R
Hi-Fi-L
PB AUDIO SIGNALREC AUDIO SIGNAL
Mode : SP/REC
TO SYSTEM
CONTROL/SERVO
BLOCK DIAGRAM
TO SYSTEM
CONTROL/SERVO
BLOCK DIAGRAM
Hi-Fi-
A(R) 3
Hi-Fi
-COM 2
Hi-Fi-
A(L) 1
48
9
61
14
INPUT
SW R-CH
INPUT
SW L-CH
NOR
SW
MUTE
SERIAL
DATA
DECODER
L-CH HiFi
AUDIO SIGNAL
PROCESS
R-CH HiFi
AUDIO SIGNAL
PROCESS
MTS/SAP
SIGNAL
PROCESS
OUT PUT
SW R-CH
OUT PUT
SW R-CH
dBX
DEC
MUTE
CONTROL
MATRIX
ENV
DET
MUTE
AMP
28
62
53
57
43
42
27
21
22
29
30
24
36
56
ST/SAP
D-REC-H
TO SYSTEM
CONTROL/SERVO
BLOCK DIAGRAM

Related product manuals