EasyManua.ls Logo

Technics RS-X302 - Information on Power Supply Fixture; Schematic Diagram

Technics RS-X302
26 pages
Print Icon
To Next Page IconTo Next Page
To Next Page IconTo Next Page
To Previous Page IconTo Previous Page
To Previous Page IconTo Previous Page
Loading...
RS-X30:
@
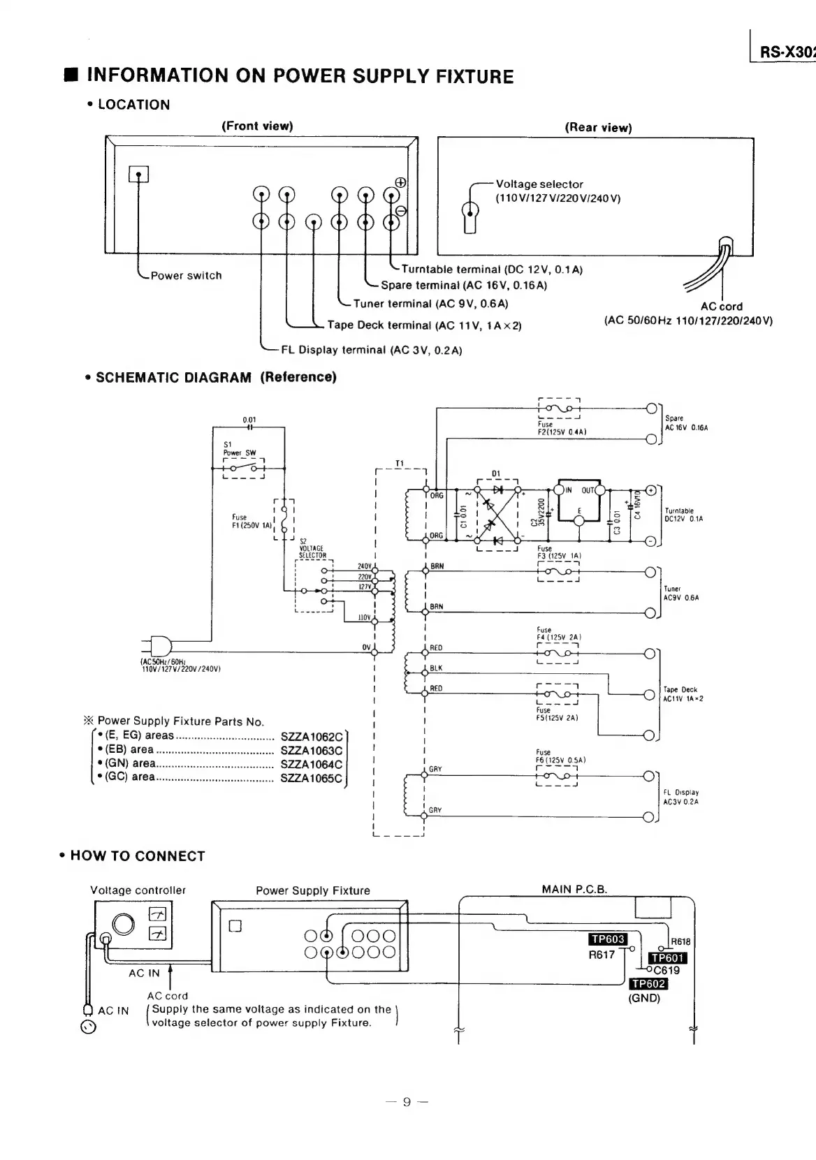
INFORMATION
ON
POWER
SUPPLY
FIXTURE
¢
LOCATION
(Front
view)
(Rear
view)
Voltage
selector
(110/127
V/220
V/240
V)
Turntable
terminal
(DC
12V,
0.1A)
Spare
terminal
(AC
16V,
0.16
A)
Tuner
terminal
(AC
9V,
0.6A)
Power
switch
AC
cord
Tape
Deck
terminal
(AG
11V,
1Ax2)
(AC
50/60
Hz
110/127/220/240V)
Ft
Display
terminal
(AC
3V,
0.2A)
¢
SCHEMATIC
DIAGRAM
(Reference)
Spare
AC
16V
0.164
Turntable
OC12V
0.1A
Fuse
F3
(125V_
1A)
coon
Lo
4d
ACOV
0.6A
Fuse
F4
(125V
2A)
Cor
4
Tape
Deck
Lio
O
ACI
1A%2
(AC
SOHz/60Hz
110V/127V/220V
/240V)
Fuse
FS(125V
2A)
><
Power
Supply
Fixture
Parts
No.
i
|
!
{
(
|
|
©
(EB)
AFOa
wo.
cecccceccccseseseestseseeees
$ZZA1063C
|
i
t
|
|
i}
©
(E,
EG)
areas
occ
cecccccccesssescsssesseece
$ZZA1062C
Fuse
GN)
Bl
CB
iis
dictec
ss
autitsoangacearts
SZZA1064C
Gry
pe
ues)
SIGC)
didacats
ds
et
SZZA1065C
>
HON
-O
t
1
'
Mean
GRY
>
O
the,
et
¢
HOW
TO
CONNECT
Voltage
controller
Power
Supply
Fixture
MAIN
P.C.B.
TP603
0
(GND)
baree
the
same
voitage
as
indicated
on
the
voltage
selector
of
power
supply
Fixture.

Related product manuals