EasyManua.ls Logo

Toa EV-350R - Page 73

Toa EV-350R
88 pages
Print Icon
To Next Page IconTo Next Page
To Next Page IconTo Next Page
To Previous Page IconTo Previous Page
To Previous Page IconTo Previous Page
Loading...
73
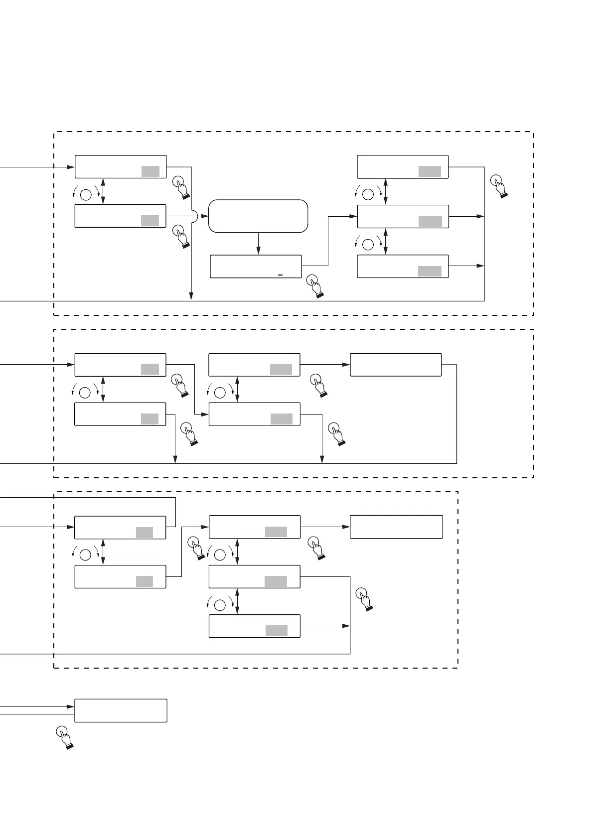
Password setting*
2
Digital announcer initialization*
2
Key lock setting*
2
Password on-off setting
Initialization on-off setting
Key lock on-off setting
Selection of Registration,
No registration or Initial value
Confirmation of initialization
End of initialization
Display returns to
the first Initialization
screen.
Selection of Initial value,
Registration or No registration
OFF
ON
Initialized
Not initialized
Password is registered
(changes).
Key lock is
registered (changes).
No password is used.
Original password
is maintained.
All setting in the unit
are intialized. (See to p.49)
Original key lock
is maintained.
Set for the initial value (OFF).
Display after password entry
[Initial screen]
Character input (editing)
(See p. 81 Entering
characters.)
Initialized
Not initialized



 Ap
r
2

5

2000
SELECT
SELECT
SELECT
SELECTSELECT
SELECT
SELECT SELECT
SELECT
SELECT
SELECT
SELECT
SELECT
SELECT
SELECT
SELECTSELECT
SELECTSELECT
SELECT
P
R
L
E
A
C
Y
→
→
R
P
E
L
C
A
Y
K
E
K
Y
EY
[
O
N]
6 - 3 P A S S
WO
RD
[
O
FF ]
6 - 3 P A S S
WO
RD
P
A
S
S
W
O
R
[
D
?
[
E
N
T
D
O
A
]
]
P
A
S
S
W
O
R
D
?
[
N
O
]
P
A
S
S
W
O
R
D
?
[
I
N
I
T
]
P
A
S
S
W
O
R
D
?
[
Y
E
S
]
6
-
4
U
N
I
T
I
N
I
[
T
Y
I
E
L
S
Z
]
6
-
4
U
N
I
T
I
N
I
[
T
N
I
O
L
Z
]
6
I
-
N
4
I
T
U
I
N
L
I
Z
T
?
I
N
[
I
Y
T
E
I
S
L
Z
]
6
I
-
N
4
I
T
U
I
N
A
I
L
T
I
Z
I
E
N
D
I
.
T
I
L
Z
6
I
-
N
4
I
T
U
I
N
L
I
Z
T
?
I
N
[
I
N
T
O
I
L
Z
]
6
-
5
K
EY
L
O
C
[
K
O
I
F
N
F
G
]
6
-
5
K
E
Y
L
O
C
[
K
O
I
N
N
G
]
K
O
E
K
Y
?
L
O
C
K
I
N
[
G
Y
E
S
]
K
O
E
K
Y
?
L
O
C
K
I
N
[
G
N
O
]
K
O
E
K
Y
?
L
O
C
K
I
N
[
G
I
N
I
T
]
ON will not be selected
unless the password is set.

Table of Contents