EasyManua.ls Logo

Tomco DE89RB100-US - Recommended Installation Diagram

Default Icon
87 pages
Print Icon
To Next Page IconTo Next Page
To Next Page IconTo Next Page
To Previous Page IconTo Previous Page
To Previous Page IconTo Previous Page
Loading...
INSTALLATION
3.4
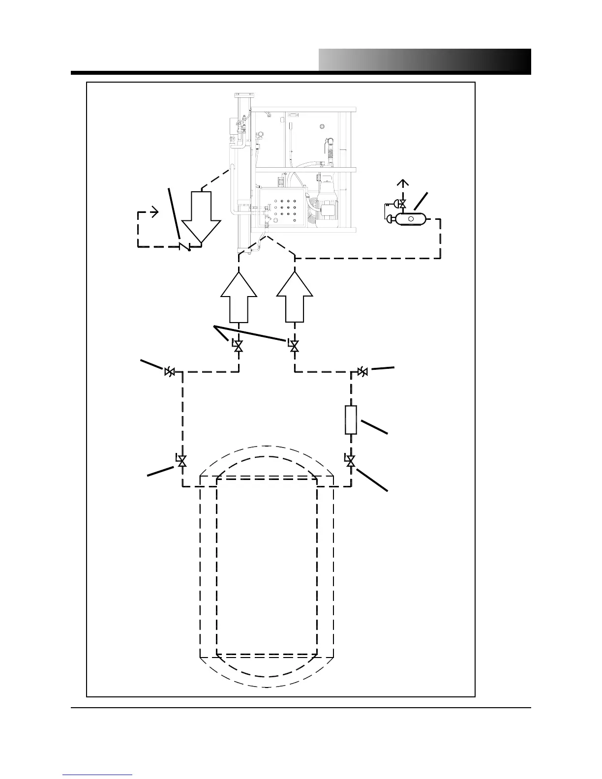
Figure 3.1 - Typical Pelletizer recommended installation
LIQUID SUPPLY ISOLATION
VALVE & INSULATED PIPING,
MAXIMUM OAL 25’ (7.62 m)
LIQUID CO
2
FILTER
(OPTIONAL)
SAFETY RELIEF VALVE
SET AT 450 psig (31 bar)
NOT BY TOMCO
2
(REQUIRED IF OPTIONAL
ISOLATION VALVE USED)
CARBON DIOXIDE
STORAGE UNIT
VAPOR SUPPLY ISOLATION
VALVE & PIPING
SAFETY RELIEF VALVE
SET AT 450 psig (31 bar)
NOT BY TOMCO
2
(REQUIRED IF OPTIONAL
ISOLATION VALVE USED)
OPTIONAL ISOLATION
VALVES AT PELLETIZER
CONNECTIONS
NOT BY TOMCO
2
CONNECT TO
1/4” FNPT
CONNECT TO
1” FNPT
CONNECT FROM
HEAT EXCHANGER
EXHAUST
LOW-PRESSURE
CHECK VALVE
OPTIONAL
VENT TO
OUTDOORS
AND TURN DOWN
OPTIONAL AUTOMATIC
VAPOR PURGE DEVICE
AVAILABLE FROM TOMCO
2
(P.N. 17001-CA)
VENT TO ATMOSPHERE
100LB and 200LB
use 1/2” FNPT
High Capacity
use 1 1/2” FNPT