EasyManua.ls Logo

Toro 650D - Page 81

Toro 650D
87 pages
Print Icon
To Next Page IconTo Next Page
To Next Page IconTo Next Page
To Previous Page IconTo Previous Page
To Previous Page IconTo Previous Page
Loading...
111-1033TH051006
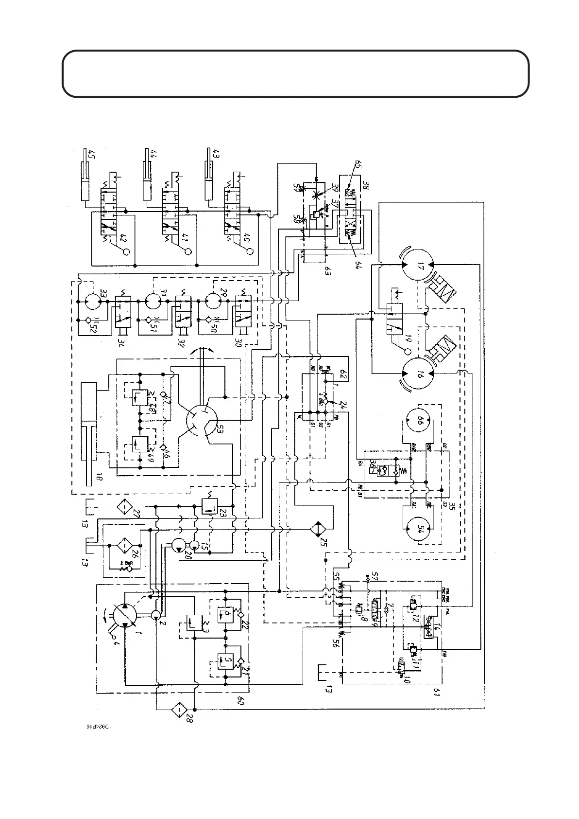
HYDRAULIC CIRCUIT DIAGRAM - RM3240-D
1.81
1.81

Table of Contents

Related product manuals