EasyManua.ls Logo

Trane VAV-UCM 4.2 - Page 85

Trane VAV-UCM 4.2
88 pages
Print Icon
To Next Page IconTo Next Page
To Next Page IconTo Next Page
To Previous Page IconTo Previous Page
To Previous Page IconTo Previous Page
Loading...
VAV-SVX01C-EN 85
Troubleshooting
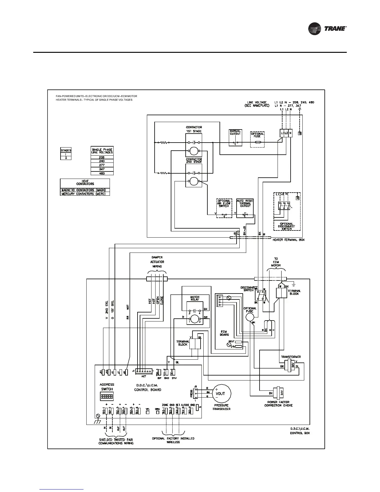
Figure 50. ECM fan powered with single phase voltage electric heat

Table of Contents

Related product manuals