EasyManua.ls Logo

UTICA BOILERS MAC-150 - Model 125 - Heat Only Wiring Diagram

UTICA BOILERS MAC-150
139 pages
Print Icon
To Next Page IconTo Next Page
To Next Page IconTo Next Page
To Previous Page IconTo Previous Page
To Previous Page IconTo Previous Page
Loading...
74
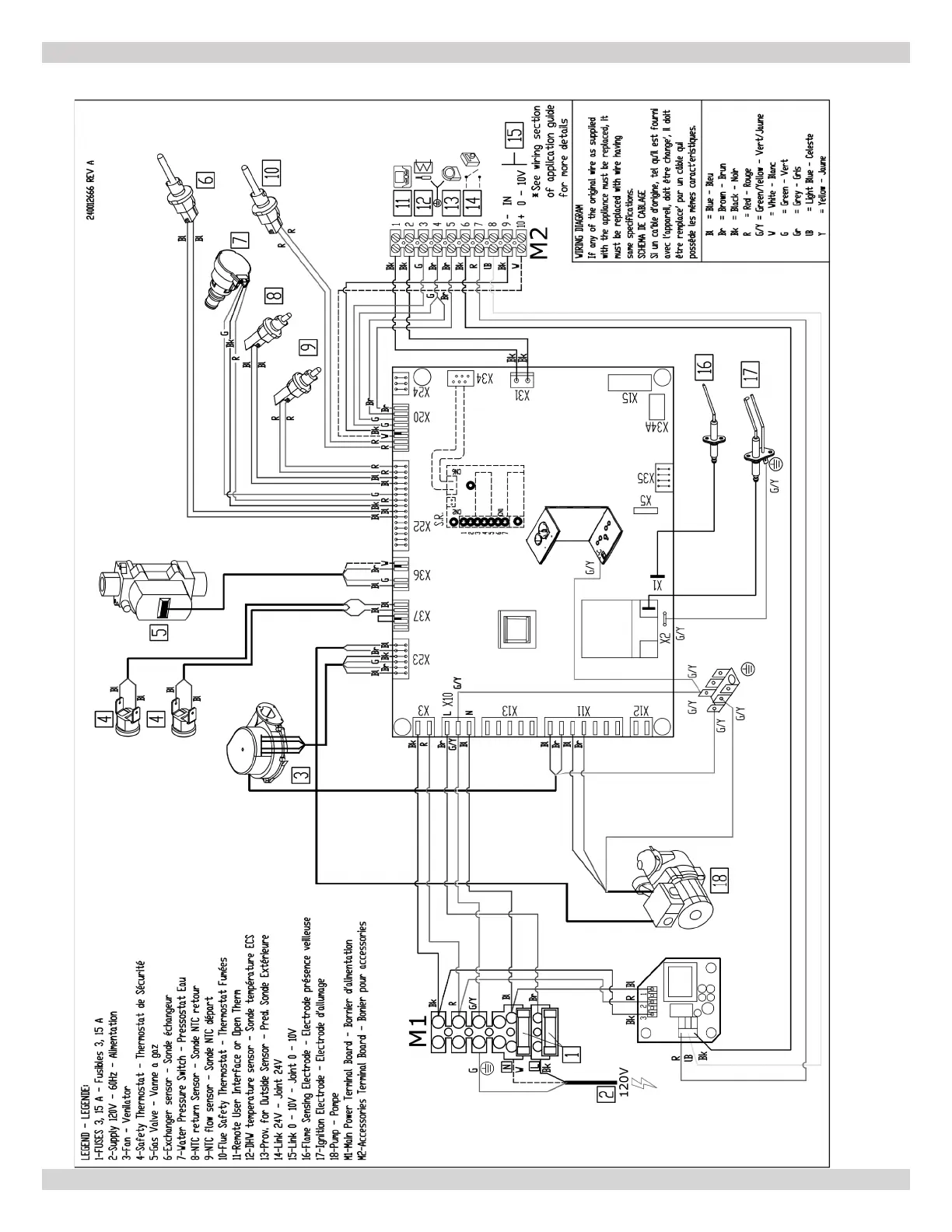
APPENDIX A - WIRING DIAGRAMS
A-3 MODEL 165 - Heat Only
240013354 REV B [09/15/2021]

Table of Contents

Other manuals for UTICA BOILERS MAC-150

Related product manuals