EasyManua.ls Logo

Viessmann VR1 22 - Page 44

Viessmann VR1 22
52 pages
Print Icon
To Next Page IconTo Next Page
To Next Page IconTo Next Page
To Previous Page IconTo Previous Page
To Previous Page IconTo Previous Page
Loading...
Vitorond 100, VR1 22 to 33, 91 to 140 Installation and Service
5583 571 - 05
44
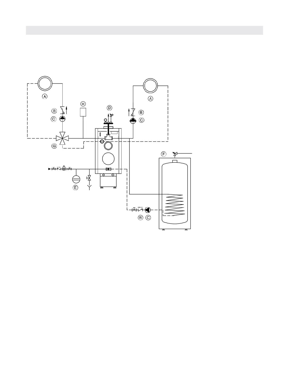
Connections
With one low-temperature circuit with 4-way mixing valve,
one high temperature circuit, and with domestic hot water
production
e.g. with Vitotronic 200, Model KW2 combined with
one mixing valve actuator accessory kit
Installation Examples - Vitotronic (continued)
Legend
A Heating circuit
B Spring-loaded flow check valve
C Circulation pump
D Automatic air vent, (field supplied),
pressure relief valve, and temperature pressure guage
E Expansion tank
F Domestic hot water storage tank (indirect-fired)
G 4-Way mixing valve
H Low water cut-off (if required)

Table of Contents

Related product manuals