EasyManua.ls Logo

Weinmann MEDUMAT Standard a - Pneumatics

Weinmann MEDUMAT Standard a
76 pages
Print Icon
To Next Page IconTo Next Page
To Next Page IconTo Next Page
To Previous Page IconTo Previous Page
To Previous Page IconTo Previous Page
Loading...
Technical data 71
EN
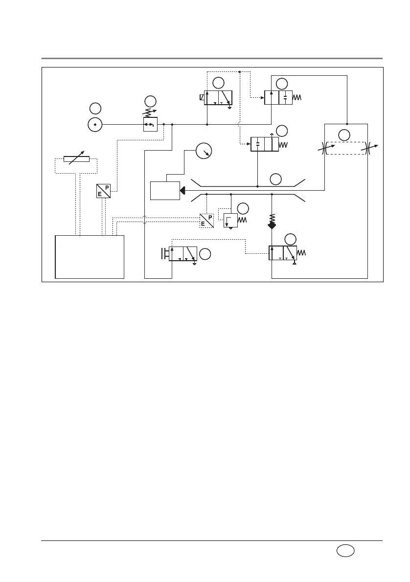
11.3 Pneumatics
The input pressure at p is max. 6 bar. This is reduced
by V1 to 2,7 bar dyn. This is the input pressure at V6,
V2 and V3.
Inspiration/No Air Mix
Valve rocker V6 is opened and switches over V7.
An electrical impulse to V2 opens V3 and closes V4.
Oxygen flows through V5 into injector unit V9 and
onwards to the patient valve.
If the ventilation pressure in the patient valve rises
above 100 mbar, the relief valve will open.
input pressure
2.7 - 6 bar
patient
valve
A/D converter
evaluation electronics
V1
V2
V3
V7
V6
pressure regulator
exp.-insp.
amplifier valve
exhaust valve
regulator valve
manometer
air mix valve
air inlet
relief valve
non-return valve
valve rocker
P/E converter
V8
V9
injector unit
P/E converter
frequency regulator
V4
V5
p

Table of Contents

Related product manuals