EasyManua.ls Logo

Whirlpool 200 380 21 - Circuit Diagram

Whirlpool 200 380 21
12 pages
Print Icon
To Next Page IconTo Next Page
To Next Page IconTo Next Page
To Previous Page IconTo Previous Page
To Previous Page IconTo Previous Page
Loading...
SERVICE
Whirlpool Europe 200 380 21 12.07.2002 / Page 11
Customer Service 8545 856 01600 Doc. No: 4812 718 18097
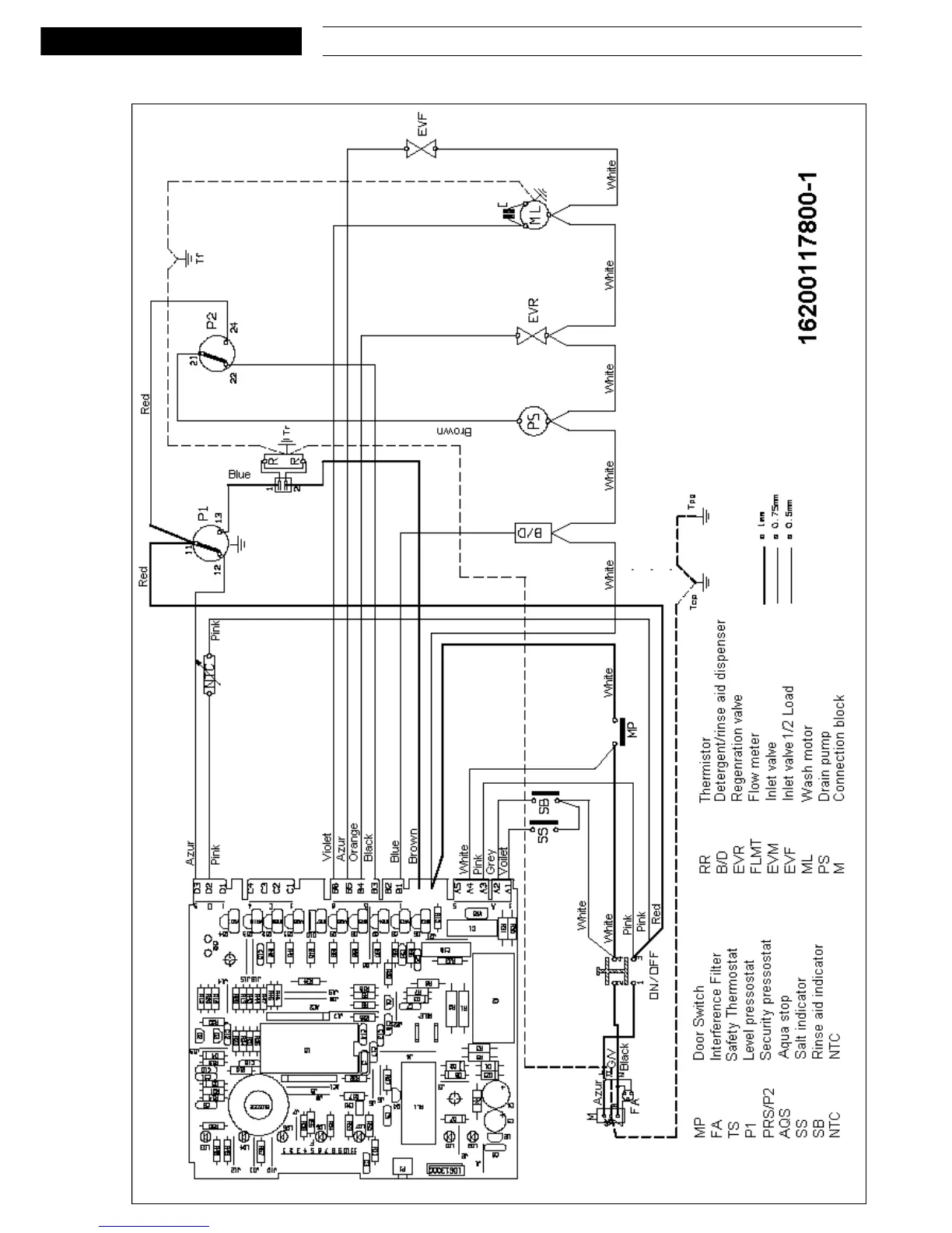
Circuit diagram

Related product manuals