EasyManua.ls Logo

Whirlpool 27' - Fluff Air Cycle and Control Pad Functions; Electronic Control System Operation

Whirlpool 27'
36 pages
Print Icon
To Next Page IconTo Next Page
To Next Page IconTo Next Page
To Previous Page IconTo Previous Page
To Previous Page IconTo Previous Page
Loading...
10
Fluff Air Cycle
The Fluff Air Cycle provides up to 30 minutes of unheated drying time.
CLEAN TOUCH CONTROL PAD
The clean touch control pad provides push button control of the following operations:
TEMPERATURE SELECTION - Four levels of temperature ranging from Extra Low to High.
FINISH GUARD - Allows this option to be turned On or OFF.
CYCLE SIGNAL - Allows this option to be turned On or OFF.
PUSH-TO-START KNOB
This knob must be pushed to start the dryer. The door must be closed for the dryer to operate. If the
door is opened during any drying cycle, the dryer will not operate again until the Push-to-Start knob is
pushed again.
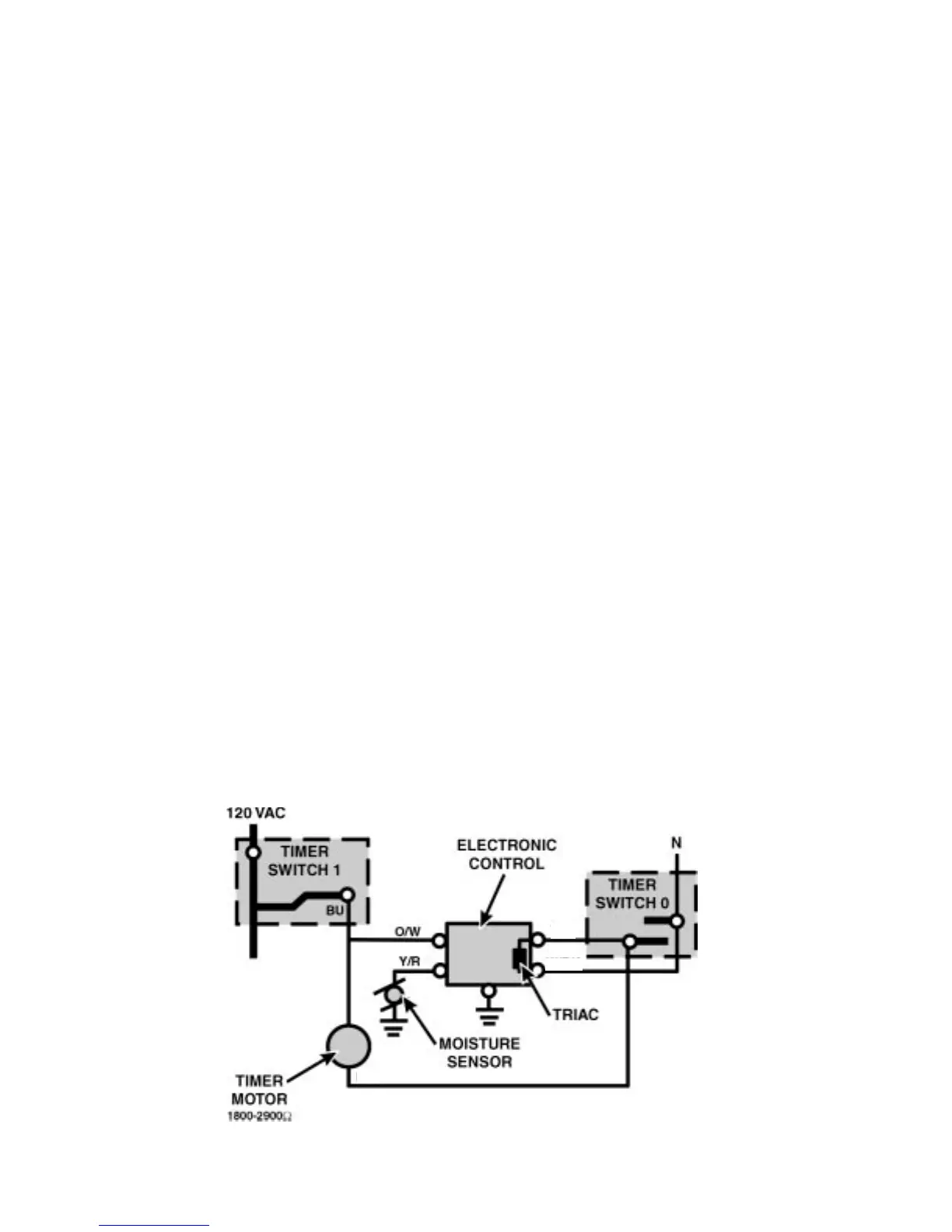
“C” VERSION ELECTRONIC DRYER CONTROL
The “C” version dryer control system consists of an electronic control board located in the console
area and a moisture sensor attached to the lint screen grille inside the dryer drum. The dryer control
system measures the resistance across the moisture sensor during the automatic dry cycle. The
electronic control board turns power to the timer motor on and off based on input from the moisture
sensor.
Theory of Operation
When a cycle is selected, Timer Switch 1 will be closed. This applies 120VAC through the orange/
white wire to the electronic control board. Timer Switch 0 will be open if the selected cycle is not a
timed dry cycle, so there is no alternate path for current flow through the timer motor. (Fig. 7)
T/W
T/W
W/BK
Fig. 7

Table of Contents

Other manuals for Whirlpool 27'

Related product manuals