EasyManua.ls Logo

Winpower DE20I4 - De45 I4 & De65 I4

Winpower DE20I4
28 pages
Print Icon
To Next Page IconTo Next Page
To Next Page IconTo Next Page
To Previous Page IconTo Previous Page
To Previous Page IconTo Previous Page
Loading...
60708-162
4094-00
18
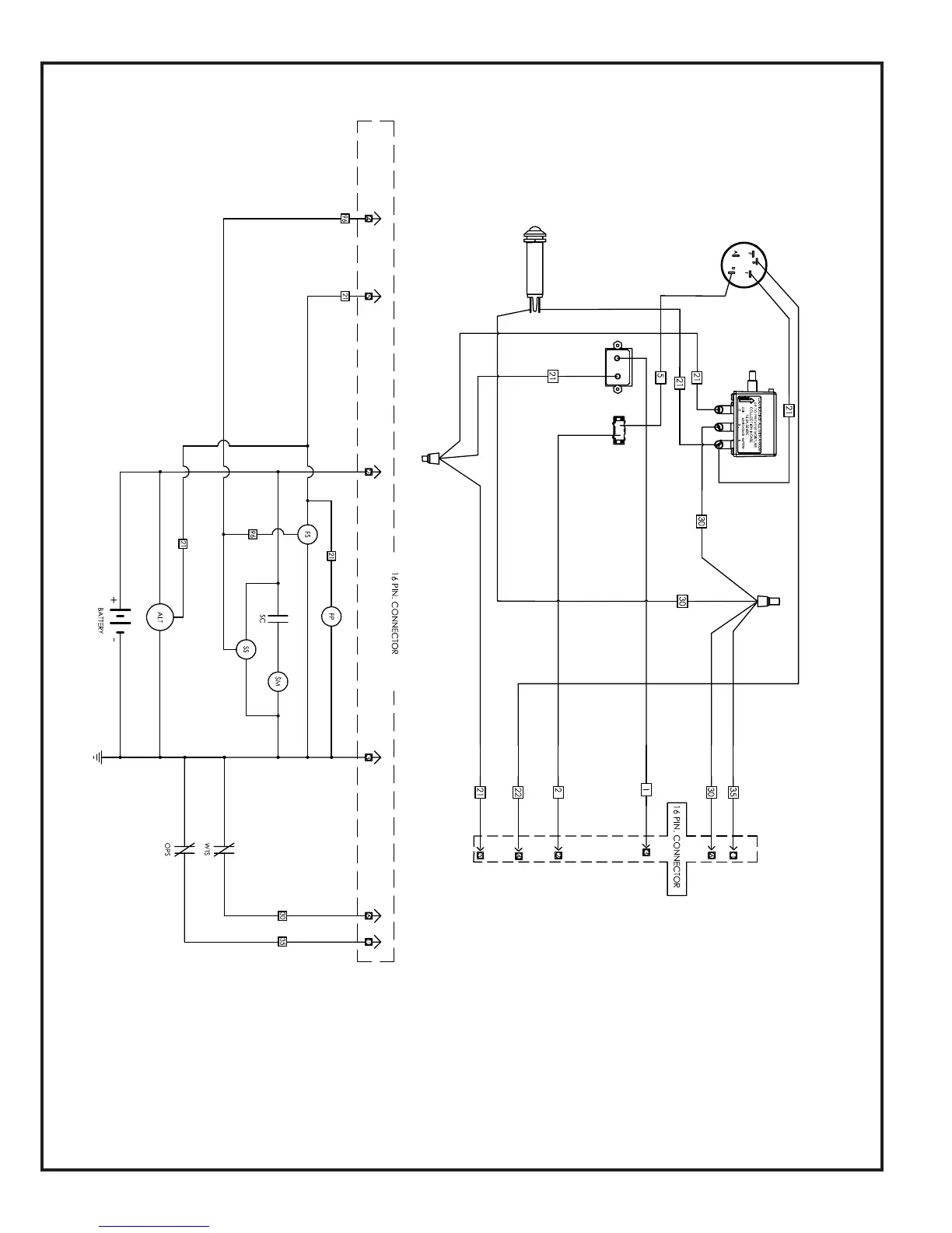
START
CONTROL
PANEL
ENGINE
WIRING
HARNESS
DE45 & DE65 KEY START SCHMATIC