EasyManua.ls Logo

Worcester GREENSOURCE 6 kW - Principle Method of Operation

Worcester GREENSOURCE 6 kW
46 pages
Print Icon
To Next Page IconTo Next Page
To Next Page IconTo Next Page
To Previous Page IconTo Previous Page
To Previous Page IconTo Previous Page
Loading...
19
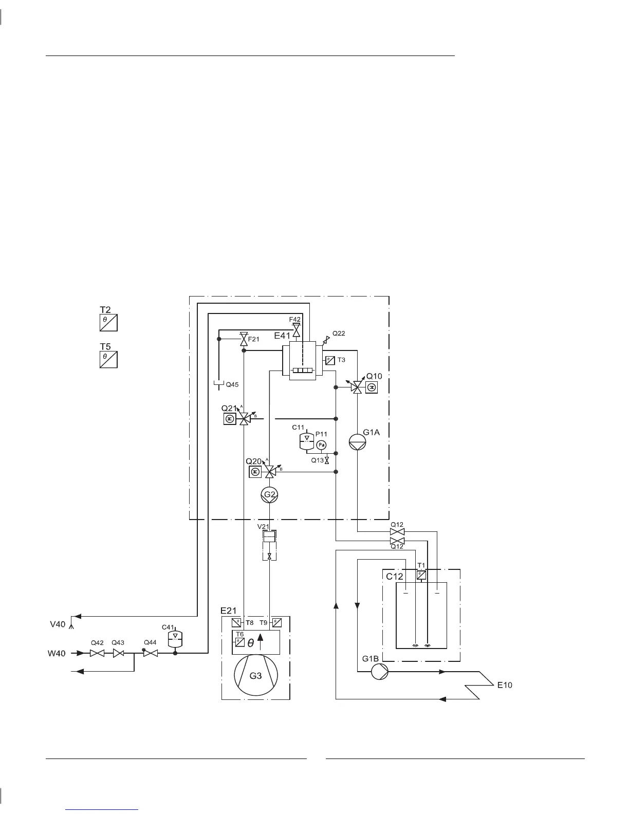
Greensource heat pump and HWDU
Principle method of operation
The principle method of operation is based on the vapour compression cycle with any additional heat being provided by
the built in electric heater. The control unit controls the heat pump using the outdoor sensor T2 and the fl ow sensor T1
according to the set heat curve. If the heat pump is unable to meet the heating requirements, the HWDU and the additional
electric heater starts automatically and together with the heat pump provides the required temperature. Hot water is priori-
tised and controlled by a sensor, T3 in the hot water cylinder. While the DHW is being heated in the hot water cylinder, the
CH production by the heat pump is stopped temporarily through a three-way valve. When the DHW temperature is satisfi ed
the heat pump continues the CH production.
Operation in extreme cold conditions:
At outdoor temperatures lower than approximately -20, the compressor in the heat pump is switched off and all heating and
hot water heating is via the built in electric heater.
Connecting to the heating system
E10 Radiator system
C11 Expansion vessel
C12 Primary water storage tank*
G1A Radiator pump
G1B Radiator pump
P11 Pressure gauge
Q10 Mixing valve
Q12 Isolating valve
Q13 Water outlet
E20 Heating system
E21 Heat pump
F21 Safety valve
G2 Heating system pump
G3 Fan
Q20 3-way valve
Q21 3-way valve
Q22 Air vent
V21 Filter heating system
E40 Tap water system
C41 Expansion vessel
E41 Hot water cylinder
V40 Hot water
W40 Cold water
F42 Temperature & pressure
relief valve
Q42 Isolation valve
Q43 Pressure reducing valve
Q44 Non return valve
Q45 Tundish
Sensors
T1 Heating system fl ow
sensor (indoor unit)
T2 Outdoor sensor
T3 DHW sensor
T5 Room sensor
T6 Hot gas sensor
T8 Heat pump fl ow sensor
(outdoor unit)
T9 Heat pump return sensor
(indoor unit)
T10 Condenser
T11 Evaporator temp.
T12 Air intake
* The drawing above shows the correct connection method for the heat pump where the fl ow rate around the heating system can fall below 70% of the
nominal fl ow (i.e. system with zone controls and thermostatic radiator valves). If the heating system has been designed to be fully open at all times then the use
of the primary water storage tank is not required

Table of Contents

Related product manuals