EasyManua.ls Logo

Worcester GREENSOURCE 6 kW - Wiring Diagram Greensource Heat Pump

Worcester GREENSOURCE 6 kW
46 pages
Print Icon
To Next Page IconTo Next Page
To Next Page IconTo Next Page
To Previous Page IconTo Previous Page
To Previous Page IconTo Previous Page
Loading...
22
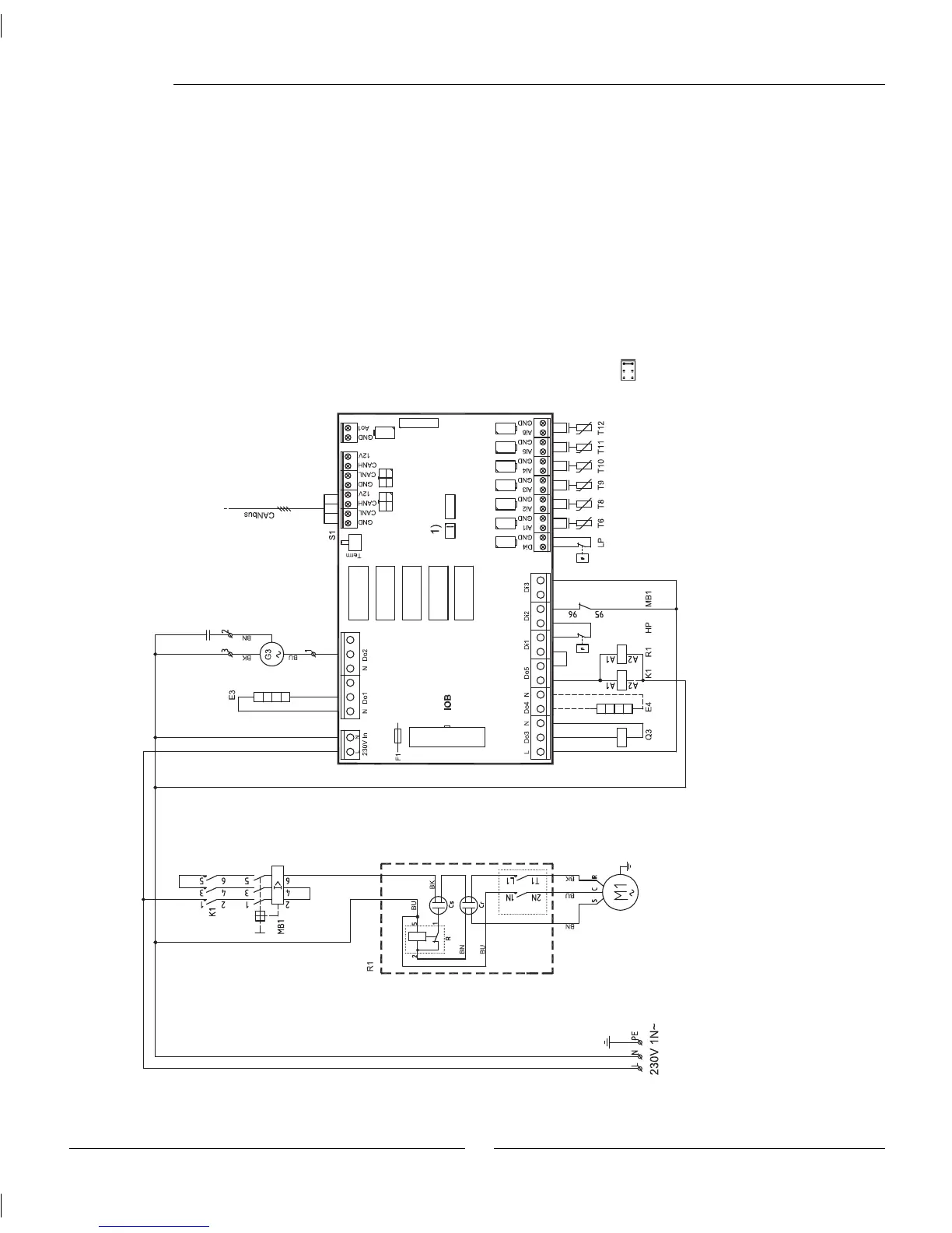
Wiring diagram Greensource heat pump
Wiring diagram
Cr: Start capacitor
Cs: Run Capacitor
E3: Crankcase heater
E4: Heating cable, accessory
F1: Miniature circuit breaker
G3: Fan
K1: Contactor Compressor
M1: Compressor
MB1: Motor cutout compressor
Q3: Four-way valve
R: Potential relay
R1: Soft starter
S1: Termination switch
Sensors
Hp: High pressure switch
LP: Low pressure switch
T6 Compressor hot gas
T8: Heat transfer fl uid out
T9: Heat transfer fl uid in
T10: Condenser
T11: Evaporator temp
T12: Air intake
S1 must be in "Term" position
on the fi rst and last circuit
board in the CANbus loop.
1) Jumper compressor type
To HWDU

Table of Contents

Related product manuals