EasyManua.ls Logo

YASKAWA CIMR-V 4A0023F - Electrical Installation; Main and Control Circuit Wiring Overview

YASKAWA CIMR-V 4A0023F
46 pages
Print Icon
To Next Page IconTo Next Page
To Next Page IconTo Next Page
To Previous Page IconTo Previous Page
To Previous Page IconTo Previous Page
Loading...
YASKAWA ELECTRIC
TOEP C710606 15E - AC Drive V1000 - Quick Start Guide
EN 14
3 Electrical Installation
3 Electrical Installation
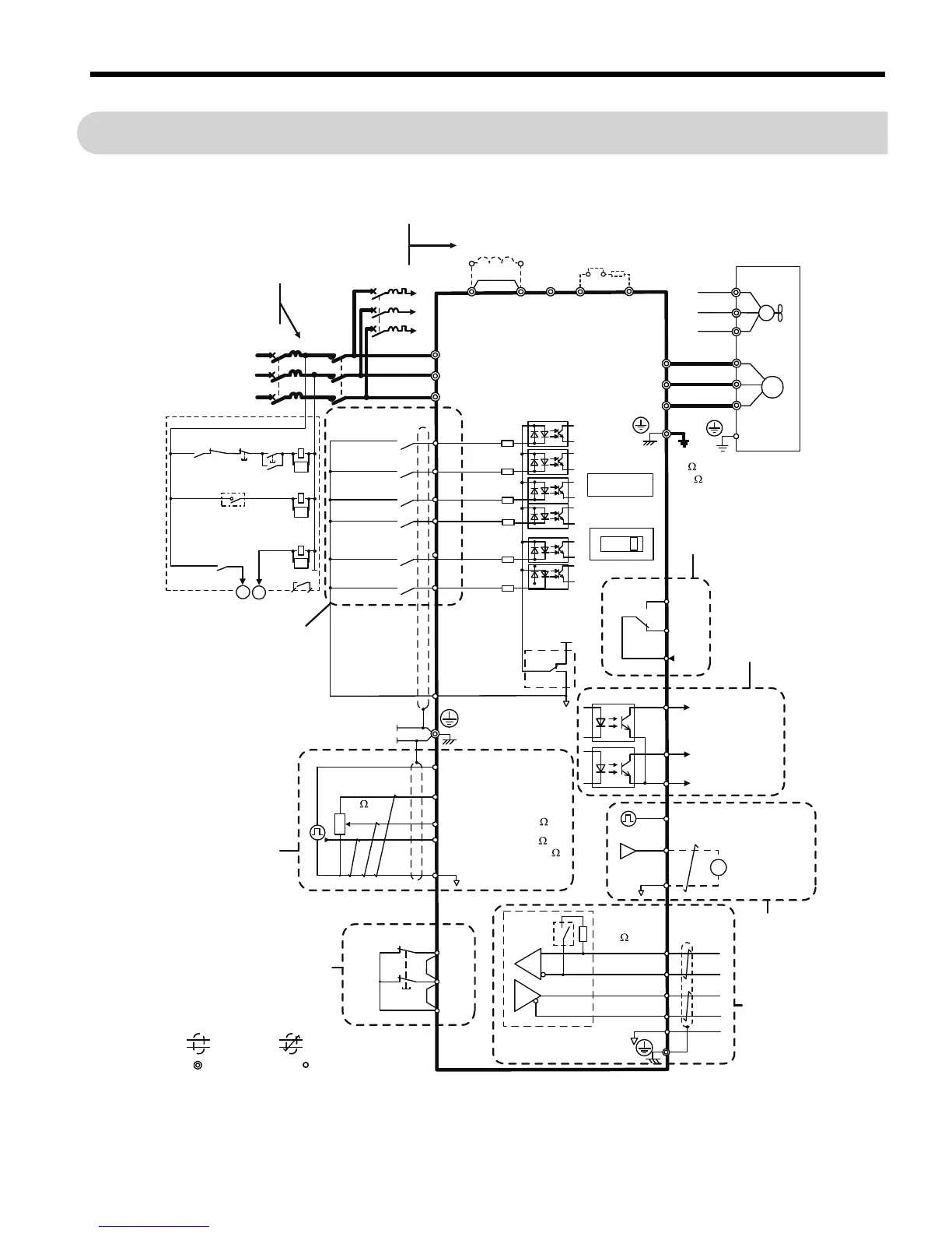
The figure below shows the main and control circuit wiring.
Figure 1
Figure 1 Drive Standard Connection Diagram
+
-
DC reactor
(option)
<1>
Thermal relay
(option)
1 MCCB
MC
2 MCCB
r1
s1
t1
R/L1
S/L2
T/L3
For single phase 200 V
power supply, use
R/L1 and S/L2.
Three phase
power supply
200 to 240 V
Jumper
Terminals +1, +2, -, B1, and B2
are for connecting options.
Never connect power supply
lines to these terminals.
V1000
Main circuit
Control circuit
R/L1
S/L2
T/L3
S1
S2
S3
S4
S5
S6
-
B1+1+2 B2
SA
Forward run/stop
Reverse run/stop
External fault
Fault reset
Multi-step
speed 2
Digital inputs
(default setting)
Thermal relay for
motor cooling fan
Fault relay
MC
THRX
TRX
MC
TRX
MC MA
Multi-step
speed 1
main/aux switch
2 MCCB
THRX
OFF
ON
MC
SA
SA
Motor
Cooling fan
DIP
switch S3
Fault
Braking resistor
(option)
U/T1
V/T2
W/T3
24 V
MA
MB
MC
+
24 V 8 mA
M
M
r1
s1
t1
FU
FV
FW
U
V
W
SC
Digital output
250 Vac, 10 mA to 1 A
30 Vdc, 10 mA to 1 A
(default setting)
Sink
Source
Option card
connector
Ground
10 or less (400 V class)
100 or less (200 V class)
Shield ground
terminal
0V
P1
P2
PC
During Run
(photocoupler 1)
Frequency agree
(photocoupler 2)
Photocoupler
output common
Digital output
5 to 48 Vdc
2 to 50 mA
(default setting)
Safe Disable
Input
Safety switch
H2
Main speed
frequency
reference.
Multi-function
programmable
Jumper
main circuit terminal
shielded line
twisted-pair shielded line
control terminal
HC
H1
RP
+V
A1
A2
AC
2 k
Pulse train input
(max. 32 kHz)
0 to +10 V (20 k )
Setting power supply
+10.5 max. 20 mA
0 to +10 V (20 k )
0/4 to 20 m A (250 )
Comm.
connector
IG
R
+
R
-
S
+
S
-
AM
Pulse train output
0 to 32 kHz
Termination
resistor
120 , 1/2 W
DIP
switch
S2
Cable shield ground
0 to +10 Vdc
(2 mA)
MP
AM
AC
Analog monitor
output
MEMOBUS/
Modbus comm.
RS-485/422
Monitor
output
VI
DIP switch S1
<2>
<3>
<4>
<5>
<6>
<7>

Related product manuals