EasyManua.ls Logo

Yeswelder Flux-135PRO - Page 23

Yeswelder Flux-135PRO
24 pages
Print Icon
To Next Page IconTo Next Page
To Next Page IconTo Next Page
To Previous Page IconTo Previous Page
To Previous Page IconTo Previous Page
Loading...
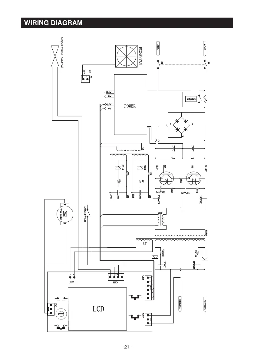
WIRING DIAGRAM
LCD
-21 -
tLtAÜ

Related product manuals