EasyManua.ls Logo

ABB AC 800M - Flat Cable

ABB AC 800M
80 pages
Print Icon
To Next Page IconTo Next Page
To Next Page IconTo Next Page
To Previous Page IconTo Previous Page
To Previous Page IconTo Previous Page
Loading...
Flat Cable Section 2 Transmission Media and Components
34 9ARD000015-600
The electric current is computed by using the formula:
I = 4.65V / ((Cable DCR * Length of Network) +
(Contact DCR * Number of Contacts)).
Where Cable DCR = 0.0216 ohms/ft, Contact DCR = 0.001 ohms, and Number of
Contacts = 128 (because each taps has two contacts in series). The Cable DCR is
determined using an ambient of 80
° C, and temperature coefficient of
0.00393 per
° C.
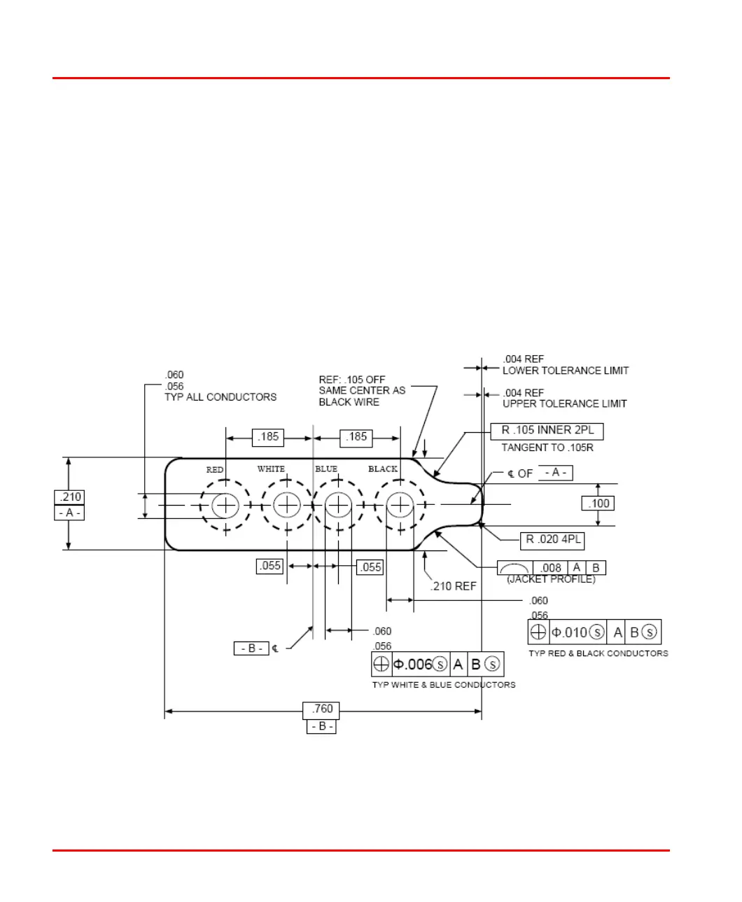
Flat Cable
Figure 10 shows the physical configuration of Flat cable.
Figure 10. Flat Cable Physical Configuration

Other manuals for ABB AC 800M

Related product manuals